Skip to content

Фотогалерея

  • Главная
  • Контакты

Tsl 1600 25 1 230 ip67

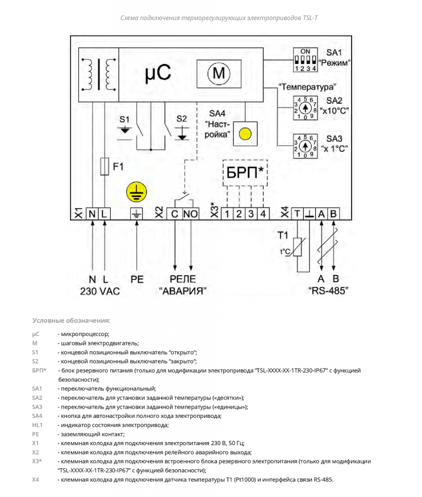
Электроприводы TSL и TSL-T — Функе Тюмень

Клапан регулирующий трехходовой TRV-3 Ду50 Ру16 с электроприводом TSL ...

Клапан запорно-регулирующий чугун TRV односедельный Ду 15 Ру16 фл Kvs=2 ...

Регулирующий клапан фланцевый TRV-32-x-101 Ду32 c ЭИМ TSL-1600-25-1-230 ...

ГК ТЕПЛОСИЛА TSL-1600-25-1R-230-IP67 Электропривод - Купить приводы

Клапан регулирующий чугун TRV-3 смесительно-разделительный Ду 25 Ру16 ...

Клапан запорно-регулирующий чугун TRV односедельный Ду 25 Ру16 фл Kvs ...

Электроприводы TSL и TSL-T — Функе Тюмень

Электроприводы TSL и TSL-T — Функе Тюмень

Купить адаптеры для электроприводов TSL, Теплосила • КИП ? КАТАЛОГ

Поисковый прожектор TSL-1600 производства «Транзаса» получил сертификат ...

Купить Клапан регулирующий 2-х ходовой TRV-25-10-101 с эл/приводом TSL ...

Клапан регулирующий двухходовой TRV-65-40-110

Электроприводы TSL - ТЕПЛОСИЛА

Клапан трехходовый регулирующий TRV-3-40-25-101

Электроприводы TSL - ТЕПЛОСИЛА

Электроприводы TSL производства ООО \"Завод Теплосила\"

Электроприводы TSL-T для регулятора температуры по низкой цене от 32 ...

Victron Blue Smart 12/25 IP67 Ladegerat 12 / 230 Volt - Komway ...

Электроприводы TSL-T для регулятора температуры по низкой цене от 47 ...

Комбинированный клапан TRV-С купить, цена - ТЕПЛОСИЛА

Поисково-осветительный прожектор TSL-1600 - ВПК.name

TRV-3 с электроприводом TSL-T 230 IP67 в Москве: цена от 69 564 руб ...

Комбинированный клапан TRV-С купить, цена - ТЕПЛОСИЛА

Электроприводы TSL - ТЕПЛОСИЛА

Business Industrial RCD Socket IP67 240V 32A 30ma 2P+E Switched ...

Клапан трехходовый регулирующий TRV-3-40-25-101

Клапан трехходовый регулирующий TRV-3-40-25-101

Клапан трехходовый регулирующий TRV-3-40-25-101

Электроприводы TSL-R с функцией безопасности по низкой цене от 68 092 ...

TRV-3 с электроприводом TSL-T 230 IP67 в Москве: цена от 69 564 руб ...

Клапаны регулирующие трехходовые TRV-3 - Каталог продукции ГК ТЕПЛОСИЛА ...

Клапаны 2-х ходовые седельные регулирующие КР-ТК с электроприводом ...

Двухходовые регулирующие клапаны TRV

Трехходовые регулирующие клапаны TRV-3?

Клапан регулирующий двухходовой TRV-40-25-101

Трехходовые регулирующие клапаны TRV-3

Двухходовые регулирующие клапаны TRV

Клапан регулирующий двухходовой TRV-200-500-120

Двухходовые регулирующие клапаны TRV

Клапан регулирующий двухходовой TRV-50-40-101

Клапан трехходовый регулирующий TRV-3-40-25-101

Двухходовые регулирующие клапаны TRV

Клапан трехходовый регулирующий TRV-3-40-25-101

Двухходовые регулирующие клапаны TRV

Клапаны регулирующие двухходовые TRV - Каталог продукции ГК ТЕПЛОСИЛА ...

Einbausteckdose 230V IP67 Schuko

Клапаны регулирующие двухходовые TRV - Каталог продукции ГК ТЕПЛОСИЛА ...

TSL, TSL-T привод электрический прямоходный: описание, купить

Steckdose CEE 16A 230V IP67 3polig Wandsteckdose | www.solartronics.de

Двухходовые регулирующие клапаны TRV

Клапаны регулирующие двухходовые TRV - Каталог продукции ГК ТЕПЛОСИЛА ...

Клапан регулирующий двухходовой TRV-40-25-101

Клапаны регулирующие трехходовые TRV-3 - Каталог продукции ГК ТЕПЛОСИЛА ...

Трехходовые регулирующие клапаны TRV-3

Клапаны регулирующие двухходовые TRV - Каталог продукции ГК ТЕПЛОСИЛА ...

Электроприводы TSL - ТЕПЛОСИЛА

Трехходовые регулирующие клапаны TRV-3

  • Вперед Экранированные провода
  • Назад Полотенцесушитель полка

Новые страницы

3 Предложения по схеме а п

Акб напряжение

Акваклуб вода санкт петербург

Английский язык 3 класс учебник страница 27 номер 4

Answer the questions what

Бирге ру ремонт стиральных машин

Datasheet кт315

Эскиз тату карты таро

Фототерапия что это

Горлова юлия

Ходатайство об объединении гражданских дел в одно производство образец

Инструкция магнитола супра

Картинка чего блять

Количество теплоты схема

Моно и поликристаллы презентация

Образец жалобы на невывоз мусора

Отличие шаровых опор шеви нива от 2121

Помощь в настройке телевизора

Прокат велосипедов сестрорецк

Распиновка предохранителей vw t4

Русский язык 1 класс рабочая тетрадь 27 страница

Схема регланом сверху детский комбинезон

Схема системы образов

Тренировочная работа по математике 2022

Тренировочный вариант по математике 2024

Tsl 1600 25 1 230 ip67

Увлечения хобби спорт

Write the nouns in the correct box

Заглушка 1 1 4 наружная резьба

Заявление об отложении исполнительных действий образец

cdn.zecar.ru