Skip to content

Фотогалерея

  • Главная
  • Контакты

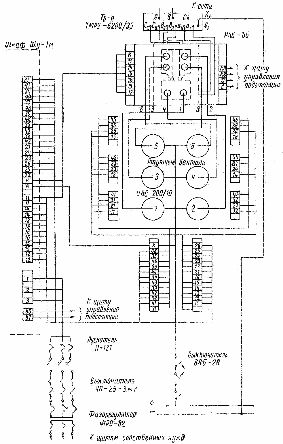
Схема рдк

Схема рдк. Эл схема РДК 250. Электрооборудование крана башенного КБМ 401п. КБ 403 электросхема принципиальная электрическая. Схема электрическая башенный кран 403.

Схема рдк. Эл схема РДК 250. Электросхема крана РДК 250. Кран РДК 250 схема электрическая принципиальная. Схема генератора РДК 250.

Схема рдк. Кран РДК 250 габариты. Габариты автокрана РДК-250. Кран РДК 25 габариты. Кран гусеничный РДК-250-2.

Схема рдк. Эл схема РДК 250. .Муфта подъема стрелы РДК-250. РДК 250-2 электрика. Схема транспортировки РДК-250.

Схема рдк

Схема рдк. РДК 250 кабина управления. Электросхема крана РДК 250. Управление краном РДК. РДК-250 пульт управления.

Схема рдк. Гусеничный кран Такраф РДК 250. РДК 25 габариты. Кран гусеничный РДК-250-2. Монтажный кран на гусеничном ходу РДК-250-3.

Схема рдк. Монтажный кран РДК-250-2. Грузоподъемность крана РДК 250. Кран РДК 250 габариты. Монтажный кран на гусеничном ходу РДК 250-2.

Схема рдк. Блок индикации ОГМ 240. Электрическая схема прибора безопасности ОГМ 240. Прибор безопасности огм240 электросхема. ОГМ 240 схема электрическая принципиальная.

Схема рдк

Схема рдк

Схема рдк. Гусеничный кран мкг-16м. Монтажный кран РДК-25-2. РДК 250 гусек. Кран стреловой гусеничный РДК 250 схема.

Схема рдк

Схема рдк. Эл схема РДК 250. Ходовой редуктор РДК 250. Чертеж редуктора РДК -250. РДК 400 схема электрическая.

Схема рдк. РДК 250 башенно-стреловое исполнение. РДК 25 В башенно стреловом исполнении. Башенно стреловое оборудование РДК 250. РДК-250 башенно стреловое исполнение кран РДК.

Схема рдк. Принципиальная электрическая схема крана ДЭК 251. Электрическая схема крана ДЭК 251. Кран ДЭК схема электрическая принципиальная. Эл.схема на ДЭК-251.

Схема рдк. Эл схема РДК 250. Электрическая схема крана РДК 250. Кран РДК 25 схема электрическая. Кратцер кран к-500 схема.

Схема рдк

Схема рдк. Кран монтажный РДК 25 1. РДК-25-2. Монтажный кран на гусеничном ходу РДК 250-2. ДЭК 250 кран.

Схема рдк

Схема рдк. Грузоподъемность крана РДК 250. Кран гусеничный РДК-250-2. Гусеничный кран РДК-250 чертеж. Кран РДК 250 характеристики.

Схема рдк. Кран РДК 250 габариты. Схема тросов крана РДК 160. Кран РДК 400 габариты. РДК 250 схема.

Схема рдк. График грузоподъемности крана РДК 250. Грузоподъемность крана РДК 250. Кран РДК 250 технические характеристики. Диаграмма грузоподъемности РДК-250.

Схема рдк. Кран КЖДЭ-16 схема электрическая. Электрическая схема крана КДЭ 163. Эл схема РДК 250. Электрическая схема КЖДЭ 16.

Схема рдк

Схема рдк. Электрическая схема крана РДК 250. Кран РДК 25 схема электрическая принципиальная. Электросхема поворота РДК 250. Кран РДК 160 электросхема.

Схема рдк. Чертежи рамы РДК 250. Эл схема РДК 250. Электрическая схема крана РДК 250. Электросхема РДК-250-2.

Схема рдк. ДЭК 250 электросхема. Эл схема РДК 250. Электросхема крана РДК 250. Кран РДК 25 схема электрическая принципиальная.

Схема рдк. Эл схема РДК 250. Кран РДК 25 схема электрическая. РДК-25 схема электрическая принципиальная. Кран РДК 250 схема электрическая принципиальная.

Схема рдк. Республиканский дворец культуры Саранск схема зала. РДК Саранск схема зала с местами. Схема зала РДК Саранск. Республиканский дворец культуры Саранск зал.

Схема рдк. РДК-25 схема электрическая принципиальная. Кран РДК 250 схема электрическая принципиальная. Кран РДК 25 схема электрическая принципиальная. Кран гусеничный мкг-25 схема электрическая принципиальная.

Схема рдк. ДЭК-251 схема электрическая принципиальная. Электрическая схема крана КДЭ 251. Кран ДЭК схема электрическая принципиальная. Кран ДЭК-251 гусеничный схема электрооборудования.

Схема рдк. Принципиальная электрическая схема крана ДЭК 251. Электрическая схема гусеничного крана ДЭК-251. Электрическая схема крана ДЭК 251. Эл схема РДК 250.

Схема рдк. Эл схема РДК 250. Кран РДК 250 схема электрическая принципиальная. Электросхема крана ДЭК 631а. Электрическая схема крана ДЭК 251.

Схема рдк. РДК 250 сваебой. Сваебой на базе РДК 250. Кран РДК 250 для забивки свай. Кран РДК 250 сборка стрелы.

Схема рдк. Схема электрическая принципиальная башенного крана КБ-308. Принципиальная электрическая схема башенного крана КБ-408. Схема электрическая башенный кран 403. Кран башенный КБ-403 электросхема.

Схема рдк. Кран РДК 25 габариты. Кран РДК 250 габариты. Габариты крана РДК. Гусеничный кран РДК-250 габариты.

Схема рдк. РДК 160 схема электрическая. РДК схема включения. Схема подключения РДК.

Схема рдк. Лебедка подъема стрелы 304а. RDK 250 стреловая лебёдка. Чертеж редуктора РДК -250. Редуктор для промышленной электрической лебедки РДК-25.

Схема рдк. Схема смазки крана ДЭК 251. Эл схема РДК 250. Электросхема крана РДК 250. Гусеничный кран РДК-250 схема.

Схема рдк. РДК-8.4 схема подключения. Схема подключения зимнего комплекта РДК 8.4 на кондиционер. Регулятор давления конденсации РДК-8.4 схема подключения. Регулятор давления конденсации схема подключения.

Схема рдк. Эл схема РДК 250. Электросхема крана РДК 250. Кран РДК 250 схема электрическая принципиальная. Схема подключения крана РДК 250.

Схема рдк. Электросхема крана ДЭК 251. Электрическая схема крана ДЭК 251. Эл схема РДК 250. ДЭК 631 А схема крана.

Схема рдк. Схема подключения РДК 8. РДК-8.4 схема подключения. Регулятор давления конденсации РДК-8.4 схема подключения. Схема подключения РДК-8.4 на кондиционер.

Схема рдк. Эл схема РДК 250. Электрическая схема крана РДК 250. Кран РДК 25 схема электрическая принципиальная. Электрическая принципиальная схема крана РДК 400.

Схема рдк. Электрическая схема крана РДК 250. Кран РДК 25 схема электрическая принципиальная. РДК 250-3 электросхема. Электросхема РДК-250-2.

Схема рдк. Электрическая схема крана ДЭК 251. Принципиальная электрическая схема крана ДЭК 251. Эл.схема на ДЭК-251. Электросхема крана ДЭК 631а.

Схема рдк. Кран РДК 250 габариты. Монтажный кран на гусеничном ходу РДК-250-3. Монтажный кран РДК-250-2. Монтажный кран на гусеничном ходу РДК 250-2.

Схема рдк

Схема рдк. Грузовысотные характеристики крана РДК 25. Кран РДК 250 технические характеристики. Гусеничного крана RDK 160. Гусеничный кран RDK 400 dwg.

Схема рдк. Эл схема РДК 250. РДК 250 схема электрическая принципиальная. Схема подключения РДК.

Схема рдк. Кран РДК 250 схема электрическая принципиальная. Электросхема ДЭК 251 гусеничный кран. Кран РДК 160 электросхема. Эл. Схема крана ДЭК 250.

Схема рдк. РДК-250-2 (кран РДК 2.5, 1981 Г.В.). Гусеничный кран РДК-25 чертеж. Кран стреловой гусеничный ДЭК-251 схема. Кран стреловой гусеничный РДК 250 схема.

Схема рдк. РДК-8.4 схема подключения. РДК зимний комплект схема подключения. РДК-8.4 регулятор давления конденсации схема. РДК-9.6 схема подключения.

Схема рдк. Кран РДК 160 электросхема. Схема РДК 250 электрическая. Схема электрическая кран КБ 160. Электрическая схема крана РДК 250.

Схема рдк. Эл схема РДК 250. Электрическая схема электросетей LD-818r. Схема электроснабжения пункта то и тр электрооборудования. Проектирование городских электрических сетей реферат.

Схема рдк

Схема рдк

Схема рдк. Запасовка троса на кране РДК 250. Схема запасовки каната РДК 250. Запасовка РДК 250. Схема запасовки каната РДК 25 грузового.

Схема рдк. Электросхема РДК 250. Кран РДК 250 схема электрическая принципиальная. РДК схема электрическая крана. Электросхема РДК-250-2.

Схема рдк

Схема рдк

Схема рдк. Кран КЖДЭ-16 схема электрическая. РДК-25 схема электрическая принципиальная. Электрическая схема крана КДЭ 251. Эл схема РДК 250.

Схема рдк. Электрическая принципиальная схема крана РДК 400. Схема РДК 250 электрическая. РДК схема электрическая крана. Кран РДК 160 электросхема.

Схема рдк. Кран РДК 25 схема электрическая принципиальная. Эл схема РДК 250. Электрическая схема крана РДК 250. Электросхема крана мкг 25бр.

Схема рдк. Схема зала РДК Саранск. Схема зрительного зала РДК Саранск. РДК Саранск зал схема. РДК расположение мест в зале Саранск.

Схема рдк

Схема рдк. Схема РДК 250 электрическая. Шкаф управления КЖДЭ 25. РДК 400 схема электрическая. Принципиальная схема РДК 400.

Схема рдк. Чертежи гусениц РДК 250. РДК 250 габариты. Эл схема РДК 250. Кран РДК-250-2.

Схема рдк. Кран мостовой 10 тн схема электрическая принципиальная. Эл схема РДК 250. Электросхема мостового крана 20 тонн. Электросхема крана РДК 250.

Схема рдк. Кран РДК 25 габариты. Гусеничный кран РДК-400. Кран РДК 250 габариты. Кран РДК 400 габариты.

Схема рдк. Гусеничный кран РДК 25т схема зафосовки в 2 нитки. Гусеничный кран РДК-250 чертеж. Гусеничный кран РДК-160м чертеж. Эл схема РДК 250.

Схема рдк. Кран гусеничный РДК-25-1. Кран монтажный РДК 25. Кран РДК 250 габариты. Монтажный кран РДК-25-2.

Схема рдк. Схема включения РДК 8.4. РДК-8.4 схема. РДК-8.4 инструкция схема подключения. Регулятор давления конденсации РДК-8.4.

Схема рдк. Электрическая схема крана ДЭК 251. Принципиальная электрическая схема крана ДЭК 251. ДЭК-251 схема электрическая принципиальная. Электросхема ДЭК 251.

Схема рдк. Редуктор основного подъема крана РДК 250. Редуктор хода РДК 250 чертеж. Редуктор хода крана РДК 250. Редуктор главного подъема мкг 25бр.

Схема рдк. Эл схема РДК 250. Схема РКЗ-250. Схема подключения поворота РДК 250. Диоды на РДК 250.

Схема рдк. РДК 250 габариты. РДК 25 габариты. Гусеничный кран РДК-250 схема. RDK 250 3.

Схема рдк. Эл схема РДК 250. Кран РДК 25 схема электрическая принципиальная. Электрическая схема крана РДК 250. Схема электрическая гусеничного крана РДК-250.

Схема рдк. Схема подключения РДК 8. Схема подключения зимнего комплекта на кондиционер Daikin. РДК-8.4 схема подключения. Схема подключения вентилятора сплит системы.

Схема рдк. Электричискаясхема КБМ 401 П. КБМ-401п схема электрическая. Эл схема РДК 250. Кран РДК 160 электросхема.

Схема рдк. Электросхема крана РДК 250. РДК 250-3 электросхема. РДК 250 схема электрическая принципиальная. Регулировка тормоза 13vtr.

Схема рдк. Токоприемник кольцевой РДК-250. Схема подключения токосъемника автокрана Ивановец. РДК – 400 чертеж 4700. Токосъемник РДК 250.

Схема рдк. Эл схема РДК 250. РДК 250 схема электрическая принципиальная.

Схема рдк. Эл схема РДК 250. Кт0936м радиоприемник. Схема РКЗ-250. IROBOT 600 принципиальная схема.

  • Вперед Земная кора под материками и под океанами имеет различное строение на каком рисунке правильно
  • Назад Италия белла

Новые страницы

264 Геометрия

Цветок мальва

Дизайн для детского кафе

Договор аренды автомобиля между юридическими лицами образец

Дуолинго онлайн английский

Фитнес улан

Где найти схему дома

Гдз по английскому 3 класс рабочая тетрадь spotlight workbook

Headlamp converter audi что это

Ищу юриста для сотрудничества

Как менять стойки на шевроле круз

Какая щас погода в анапе

Кролем плавать техника картинки

Маршрут пермь волгоград на машине карта

Математика 3 класс русский

Музей им коваленко

Павел сергеевич с днем рождения картинки прикольные

Песня из мультика паровозик томас

Покупатели на экспорт

Power bank разборка

Санаторий имени димитрова в кисловодске

Схема рдк

Схема зажигания ваз 2121

Система примеры схема

Тренинг психологической подготовки

Тренировка атлета

Удмуртский государственный университет

Вечная память братишка картинки

W106

Жалоба на протокол об административном правонарушении образец

cdn.zecar.ru