Skip to content

Фотогалерея

  • Главная
  • Контакты

Схема проточных водонагревателей электрических

Схема проточных водонагревателей электрических. Эл схема подключения проточного водонагревателя. Электрическая схема подключение проточный водонагревателя 8 КВТ. Схема подключения проточный водонагреватель на 5,5 КВТ. Проточный водонагреватель Electrolux схема подключения проводов.

Схема проточных водонагревателей электрических. Схема монтажа проточного электрического водонагревателя. Эл схема проточного водонагревателя. Эл схема подключения проточного водонагревателя. Edisson 500 проточный водонагреватель схема подключения.

Схема проточных водонагревателей электрических. Проточный водонагреватель электрический Stiebel Eltron схема подключения. Водонагреватель накопительный 100 литров схема подключения. Схема подключения проточного водонагревателя Stiebel Eltron. Схема подключения электричества проточного водонагревателя.

Схема проточных водонагревателей электрических. Электрическая схема проточного водонагревателя. Схема подключения проточного водонагревателя 380 вольт. Проточный электронагреватель для бассейна Intex электрическая схема.

Схема проточных водонагревателей электрических. Эл схема подключения проточного водонагревателя. Схема монтажа проточного нагревателя. Схема монтажа проточного электрического водонагревателя. Проточный водонагреватель электрический схема подключения.

Схема проточных водонагревателей электрических. Схема монтажа проточного электрического водонагревателя. Провод для проточного водонагревателя 5 КВТ схема подключения. Схема подключения водонагревателя накопительного к электросети. Подключение водонагревателя проточного через УЗО схема.

Схема проточных водонагревателей электрических. Электрическая схема подключения проточного нагревателя. Проточный водонагреватель электрический схема подключения. Схема подключения электричества проточного водонагревателя. Проточный нагреватель 8 КВТ схема электрическая.

Схема проточных водонагревателей электрических

Схема проточных водонагревателей электрических. Проточный водонагреватель электрический схема электрическая. Электрическая схема проточного водонагревателя Electrolux. Схема электрическая газового водонагревателя проточного. Проточный водонагреватель электрический схема подключения.

Схема проточных водонагревателей электрических

Схема проточных водонагревателей электрических. Электрическая схема подключения проточного нагревателя. Проточный водонагреватель Атмор 7 КВТ схема подключения. Электрический водонагреватель проточный схема подключения проводов. Схема подключения водонагревателя накопительного Термекс.

Схема проточных водонагревателей электрических. Схема подключения электричества проточного водонагревателя. Схема выключения проточного нагревателя. Схема подключения про точно воды нагревателя. Электрическая схема проточный кран-водонагреватель.

Схема проточных водонагревателей электрических. Проточный водонагреватель электрический схема электрическая. Проточный водонагреватель электрический Thermex схема подключения воды. Эл схема проточного водонагревателя. Датчик воды для проточного водонагревателя.

Схема проточных водонагревателей электрических. Проточный нагреватель воды схема нагрева. Схема проточного водонагревателя. Защитный кожух для нагревателя воды.

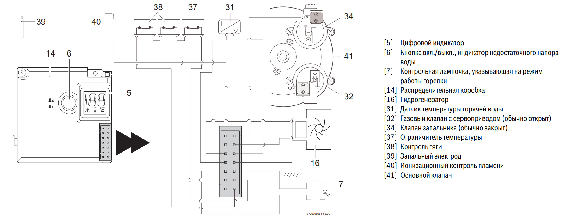
Схема проточных водонагревателей электрических. Схема проточного водонагревателя. Газовая горелка на проточный водонагреватель. Эксплуатация бытовой газовой аппаратуры. Колонка мора предохранитель обратной тяги.

Схема проточных водонагревателей электрических. Схема подключения электричества проточного водонагревателя. Трехфазный водонагреватель проточный схема подключения. Схема подключения проточного водонагревателя 380 вольт. Схема подключения проточных водонагревателей на 380 в.

Схема проточных водонагревателей электрических. CLAGE CEX 9 E-Compact. Проточный водонагреватель CLAGE CEX 7-U. Проточный водонагреватель CLAGE CEX 11/13.

Схема проточных водонагревателей электрических

Схема проточных водонагревателей электрических. Схема монтажа проточного электрического водонагревателя. Проточный водонагреватель электрический схема подключения. Водонагреватель крановый электрический проточный схема монтажа. Схема подключения проточного нагревателя.

Схема проточных водонагревателей электрических. Проточный водонагреватель и бойлер схема подключения. Проточный водонагреватель схема подключения воды. Схема подключения электричества проточного водонагревателя. Установка проточного водонагревателя схема подключения.

Схема проточных водонагревателей электрических. Трехфазный проточный водонагреватель 12 КВТ схема подключения. Схема проточного водонагревателя Electrolux. Водонагреватель Kospel EPP-36. Электрическая схема проточного водонагревателя.

Схема проточных водонагревателей электрических. Проточный водонагреватель электрический схема подключения. Электрическая схема проточного водонагревателя Термекс. Электрическая схема подключения проточного нагревателя. Принципиальная электрическая схема проточного водонагревателя.

Схема проточных водонагревателей электрических. Схема подключения Эл нагревателя. Электрическая схема проточного водонагревателя Electrolux. Водонагреватель электрический 80 литров схема подключения. Схема подключения проточного водонагревателя 380 вольт.

Схема проточных водонагревателей электрических. Технологическая схема водонагревателя сазс 400. Электроводонагреватель сазс-400/90-и1. Электрическая схема сазс 400. Электроводонагреватель проточный схема электрическая.

Схема проточных водонагревателей электрических. Проточный водонагреватель электрический схема подключения к сети. Электрический водонагреватель схема подключения к сети. Схема подключения электричества проточного водонагревателя. Схема подключения водонагревателя накопительного.

Схема проточных водонагревателей электрических. Схема монтажа проточного электрического водонагревателя. Проточный водонагреватель электрический схема подключения. Схема подключения водонагревателя проточного в ванной. Схема подключения проточного нагревателя.

Схема проточных водонагревателей электрических. Газовый проточный водонагреватель схема подключения. Схема подключения проточной газовой колонки. Газовый проточный водонагреватель Bosch схема подключения. Проточный газовый водонагреватель Оазис схема.

Схема проточных водонагревателей электрических. Схема подключения водогрея к водопроводу. Схема врезки проточного водонагревателя. Проточный водонагреватель электрический схема подключения. Электрическая схема подключения проточного нагревателя.

Схема проточных водонагревателей электрических. Схема подключения водонагревателя Атмор 5 КВТ. Атмор проточный водонагреватель схема подключения. Схема подключения проточного водонагревателя Atmor. Водонагреватель проточный Атмор 5.5 КВТ схема.

Схема проточных водонагревателей электрических

Схема проточных водонагревателей электрических. Электрическая схема управления водоподогревателя ВПГ 18. Колонка газовая Нева ВПГ 18-2 схема подключения. Газовая колонка ВПГ-23 паспорт. Газовая колонка ВПГ 23 схема.

Схема проточных водонагревателей электрических. Как подключается водонагреватель накопительный в квартире схема. Схема подключения нагревателя воды накопительный. Схема подключения Эл водонагревателя накопительного. Проточный водонагреватель и бойлер схема подключения.

Схема проточных водонагревателей электрических. Проточный водонагреватель электрический схема подключения. Эл схема подключения проточного водонагревателя. Водонагреватель проточный электрический Термекс схема подключения. Проточный водонагреватель Электролюкс схема установка.

Схема проточных водонагревателей электрических. Технологическая схема водонагревателя сазс 400. Вэп 600 водонагреватель схема автоматизации. Принципиальная схема проточного водонагревателя. Водонагреватель вэп 600.

Схема проточных водонагревателей электрических. Электрическая схема водонагревателя Thermex Stream 350. Схема проточного водонагревателя Термекс. Электрическая схема проточного водонагревателя Термекс. Конструкция проточного водонагревателя Термекс.

Схема проточных водонагревателей электрических. Бойлер Коспел 100 схема подключения. Kospel ww-140 схема обвязки. Бойлер Коспел 140 инструкция. Водный узел Коспел.

Схема проточных водонагревателей электрических. Водонагреватель проточный Electrolux NP 6 Aquatronic 2.0 схема подключения. Схема подключения проточного водонагревателя Electrolux. Водонагреватель Electrolux Aquatronic NP 4 2.0 проточный 4квт белый НС-1146490. Проточный водонагреватель электрический схема подключения.

Схема проточных водонагревателей электрических. Проточный водонагреватель Thermex Stream 350 электрическая схема. Схема подключения бойлера Термекс 80. Схема проточного водонагревателя Thermex. Thermex Stream 350 электрическая схема.

Схема проточных водонагревателей электрических. Схема силовой платы водонагревателя Thermex 80. Водонагреватель Термекс 80 схема электрическая. Принципиальная электрическая схема проточного водонагревателя. Принципиальная электрическая схема накопительного водонагревателя.

Схема проточных водонагревателей электрических. Схема включения проточного водонагревателя. Эл схема подключения проточного водонагревателя. Проточный водонагреватель электрический схема подключения. Схема подключения про точно воды нагревателя.

Схема проточных водонагревателей электрических. Water Heater ASSY Lavatory схема. Распиновка Water Heater gb10908-89. Polaris instant Water Heater Omega как подключить внутри провода.

Схема проточных водонагревателей электрических. Схема подключения Эл нагревателя. Принципиальная электрическая схема проточного водонагревателя. Электрическая схема подключения бойлера.

Схема проточных водонагревателей электрических. Электрическая схема подключения проточного нагревателя. Водонагреватель Поларис 80 схема датчиков. Водонагреватель Polaris подключение воды. Устройство водонагревателя Поларис.

Схема проточных водонагревателей электрических. Схема монтажа проточного электрического водонагревателя. Схема монтажа проточного нагревателя.

Схема проточных водонагревателей электрических. Газовый проточный водонагреватель схема подключения. Схема уличного проточного водонагревателя 3 КВТ.

Схема проточных водонагревателей электрических. Бойлер Термекс 80 электрическая схема. Электро схема для бойлера Термекс 80 литров. Принципиальная электрическая схема накопительного водонагревателя. Эл.схема включения проточного нагревателя.

Схема проточных водонагревателей электрических. Подключение Эл бойлера к водопроводу схема. Схема подключения подогревателя воды накопительный. Водонагреватель 50 л схема включения. Схема подключения воды через водонагреватель проточный.

Схема проточных водонагревателей электрических. Проточный водонагреватель АЕГ схема подключения. Схема подключения проточного нагревателя AEG. Схема проточного водонагревателя AEG. Водонагреватель Занусси схема подключения.

Схема проточных водонагревателей электрических. Проточный электрический водонагреватель Stiebel Eltron DHC-E 10. Проточный электрический водонагреватель Stiebel Eltron DHM 3. Водонагреватель проточный Stiebel Eltron DDH 8 КВТ. Проточный водонагреватель Штибель Эльтрон 6 схема.

Схема проточных водонагревателей электрических. Схема подключения бойлера 3 КВТ. Трехфазный водонагреватель проточный схема подключения. Водогрей проточный схема подключения. Схема подключения проточного водонагревателя 3 фазы.

Схема проточных водонагревателей электрических. Схема электрическая принципиальная бойлера Термекс 80 литров. Thermex бойлер схема электрическая. Электрическая схема проточного водонагревателя Thermex. Бойлер Термекс 80 электрическая схема.

Схема проточных водонагревателей электрических. Схема подключения электричества проточного водонагревателя. Схема обвязки газового бойлера бакси 100 литров. Схема включения газового водонагревателя. Бойлер Baxi us 80 схема обвязки.

Схема проточных водонагревателей электрических. Эл схема подключения проточного водонагревателя. Схема подключения проточного водонагревателя к электросети 220. Проточный водонагреватель электрический Эван 15 КВТ схема. Проточный водонагреватель термех схема подключения.

Схема проточных водонагревателей электрических. Водонагреватель_Эван ЭПВН-60_электрический проточный. Электрический проточный водонагреватель Эван ЭПВН-24 схема. Водонагреватель Эван ЭПВН-60. Водонагреватель проточный ЭПВН-60.

Схема проточных водонагревателей электрических. Водонагреватель проточный электрический Термекс схема подключения. Thermex водонагреватель проточный схема подключения. Схема монтажа проточного электрического водонагревателя. Схема соединения проточного водонагревателя.

Схема проточных водонагревателей электрических. Водонагреватель Электролюкс EWH 50 схема подключения электрическая. Водонагреватель электрический 80 литров схема подключения. Водонагреватель накопительный Оазис 50 схема подключения. Водонагреватель Электролюкс 80 схема подключения.

Схема проточных водонагревателей электрических. Проточный водонагреватель электрический AEG. Thermofix ВР-20-12 схема. Электрический водонагреватель AEG mp8 купить.

Схема проточных водонагревателей электрических. Электрическая схема подключения проточного нагревателя. Электрический проточный водонагреватель Эван схема подключения. Эл. Схема водонагревателя Эван. ЭПВН-30 Эван схема электрическая.

Схема проточных водонагревателей электрических. Проточный электрический водонагреватель Эван в1-6. Водонагреватель Эван в1-30. Водонагреватель Эван в1-24. Проточный водонагреватель электрический Эван в1 схема.

Схема проточных водонагревателей электрических. Схема подключения Эл нагревателя. Бойлер Термекс 80 электрическая схема. Эл схема подключения проточного водонагревателя. Схема подключения электрического нагревателя.

Схема проточных водонагревателей электрических. Тимберк ТЭН проточный 6.5 КВТ. Timberk whe 5 спираль нагревательная. Термовыключатель водонагревателя Timberk Watermaster 2. Схема водонагревателя Timberk.

Схема проточных водонагревателей электрических

Схема проточных водонагревателей электрических. Проточный водонагреватель Делсот схема. Проточный водонагреватель Делсот 5 КВТ схема электрическая. Проточный водонагреватель Делсот 5 КВТ схема. Проточный водонагреватель электрический фокус 3000 схема.

Схема проточных водонагревателей электрических

Схема проточных водонагревателей электрических. Проточный электрический водонагреватель Kospel EPJ 5,5 Optimus. Проточный водонагреватель Kospel EPJ-3.5 Optimus. Проточный электрический водонагреватель Kospel EPJ 4,4 Optimus. Kospel 3,5 КВТ EPJ 3,5.

Схема проточных водонагревателей электрических. Конструкция проточного электрического водонагревателя. Водонагреватель проточный схема устройства. Из чего состоит проточный водонагреватель. Принцип работы электроводонагревателя проточного.

Схема проточных водонагревателей электрических. Схема подключения проточного водонагревателя 380 вольт. Схема подключения бойлера в щитке. Схема подключения бойлера к электросети. Схема подключения электроводонагревателя.

Схема проточных водонагревателей электрических. Проточный электрический водонагреватель AEG RMC 45. Проточный водонагреватель AEG RMC 65. Проточный электроводонагревателя DSK-75ev2 схема принципиальная. Схема управления проточного водонагревателя.

Схема проточных водонагревателей электрических. Электрическая схема подключение проточный водонагревателя 8 КВТ. Схема включения проточного водонагревателя. Проточный водонагреватель электрический схема подключения к сети. Электрические водонагреватели 200 литров схема подключения.

Схема проточных водонагревателей электрических. Схема подключения проточного водонагревателя 380 вольт. Схема подключения Эл нагревателя. Проточный водонагреватель Electrolux схема подключения проводов.

Схема проточных водонагревателей электрических. Схема подключения накопительного нагревателя в квартире. Схема установки водонагревателя накопительного Аристон. Как правильно подключить водонагреватель схема. Схема монтажа электрического бойлера.

Схема проточных водонагревателей электрических. Проточный водонагреватель электрический схема подключения. Схема включения проточного водонагревателя. Схема монтажа проточного электрического водонагревателя. Stiebel Eltron водонагреватель проточный схема подключения воды.

Схема проточных водонагревателей электрических. Схема подключения бойлера к электросети. Схема подключения бойлера 6квт. Бойлер 2 КВТ схема подключения. Схема подключения УЗО К бойлеру.

Схема проточных водонагревателей электрических. Проточный нагреватель воды электрический на схеме. Проточный водонагреватель электрический Поларис. Polaris проточный водонагреватель схема подключения. Проточный водонагреватель Поларис 5.5 КВТ Аква.

Схема проточных водонагревателей электрических. Электрическая схема проточного водонагревателя Термекс. Электрическая схема подключения проточного нагревателя. Водонагреватель Термекс 80 литров схема подключения воды. Водонагреватель накопительный 100 литров схема подключения.

Схема проточных водонагревателей электрических. Электрический водонагреватель AEG mp8 купить.

Схема проточных водонагревателей электрических

Схема проточных водонагревателей электрических. Проточный электрический водонагреватель AEG DDLE 18/21/24 basis. Проточный электрический водонагреватель AEG DDLE 18 LCD. Проточный электрический водонагреватель AEG DDLE 18 basis. Реле давления для проточного водонагревателя АЕГ.

Схема проточных водонагревателей электрических. Бойлер Термекс 80 электрическая схема. Электрическая схема бойлера Термекс 80 литров. Схема подключения Эл водонагревателя накопительного. Схема подключения ТЭНА водонагревателя Термекс.

Схема проточных водонагревателей электрических

Схема проточных водонагревателей электрических. Принципиальная электрическая схема накопительного водонагревателя. Принципиальная схема проточного водонагревателя. Электрическая схема проточного водонагревателя Термекс. Водонагреватель Thermex схема электрическая.

Схема проточных водонагревателей электрических. Водонагреватель проточный схема устройства. Эл схема проточного водонагревателя. Схема управления проточного водонагревателя. Из чего состоит проточный водонагреватель электрический.

Схема проточных водонагревателей электрических. Проточный электрический водонагреватель Electrolux npx6 Aquatronic Digital 2.0. Водонагреватель проточный Electrolux электрическая схема подключения. Проточный водонагреватель Electrolux схема подключения проводов. Проточный водонагреватель электрический схема электрическая.

Схема проточных водонагревателей электрических. Водонагреватель проточный Эван схема подключения 24 КВТ. Схема подключения проточных водонагревателей на 380 в. Схема подключения проточного водонагревателя 380 вольт. Схема котел электрический Эван 30 КВТ.

Схема проточных водонагревателей электрических. Водонагреватель Термекс 100 схема электрическая. Схема подключения бойлера Термекс 50. Электрическая схема бойлера Термекс 80 литров. Эл схема подключения проточного водонагревателя.

Схема проточных водонагревателей электрических. Проточный водонагреватель электрический схема подключения. Водонагреватель проточный Stiebel Eltron 8. Схема подключения проточного водонагревателя Electrolux. Проточный водонагреватель электрический Stiebel Eltron схема подключения.

Схема проточных водонагревателей электрических. Схема подключения проточного водонагревателя. Схема подключения проточного водонагревателя к водопроводу. Схема установки проточного водонагревателя с обратным клапаном. Проточный газовый водонагреватель схема монтажа.

Схема проточных водонагревателей электрических. Проточный водонагреватель электрический схема подключения. Подключение проточного водонагревателя 5.5 КВТ. Электрическая схема подключения проточного нагревателя. Проточный водонагреватель и бойлер схема подключения.

  • Вперед Порядок арифметических действий со скобками умножением и делением
  • Назад Знак восьмиугольник

Новые страницы

3 Класс английский язык рабочая тетрадь страница 90

7 Класс учебник ладыженская

Царство капусты

Договор дарения на земельный участок между близкими родственниками образец 2023

Домашние напитки из спирта

Электрические схемы автоматики

Как в канве убрать фон с картинки

Карта технополисы россии

Кошка идет картинки

Квартиры ступино

Металлическая связь сходна с ионной тем что при ее образовании

На диаграмме показана средняя дневная температура в каждом месяце в городе эдмонтон в течение года

Паджеро пинин кузов рамный или нет

Презентация по теме использование электроэнергии в транспорте

Приора мерцает свет

Продажа и укладка тротуарной плитки

Rj 6

Росбанк руководство

Рожь матушка

Русский язык 1 класс учебник стр 47 номер 4 ответы

Село труновское карта

Схема проточных водонагревателей электрических

Схема реверса 380в

Сколько стоит постелить ламинат за квадратный

Снятие стартера на приоре

Сорвало шпонку коленвала

Спортклуб район

Ттн образец заполнения 2023

Затемнение корней у блондинок с растяжкой

Звуковой сигнал приора

cdn.zecar.ru