Skip to content

Фотогалерея

  • Главная
  • Контакты

Ниссан ноут электросхема стеклоочистителя

Чиним трапецию стеклоочистителя Ниссан Ноут. — DRIVE2

Моторчик заднего стеклоочистителя Ниссан Ноут Е11 | Festima.Ru ...

как поменять трапецию стеклоочистителя ниссан ноут - YouTube

Электронные книги ЭЛЕКТРОСХЕМА НИССАН ПРИМЕРА - СХЕМА ...

Поводок стеклоочистителя заднего Ниссан Нот ноут | Festima.Ru ...

Трапеция стеклоочистителя (без мотора) Nissan Note 2005-2014 LHD ...

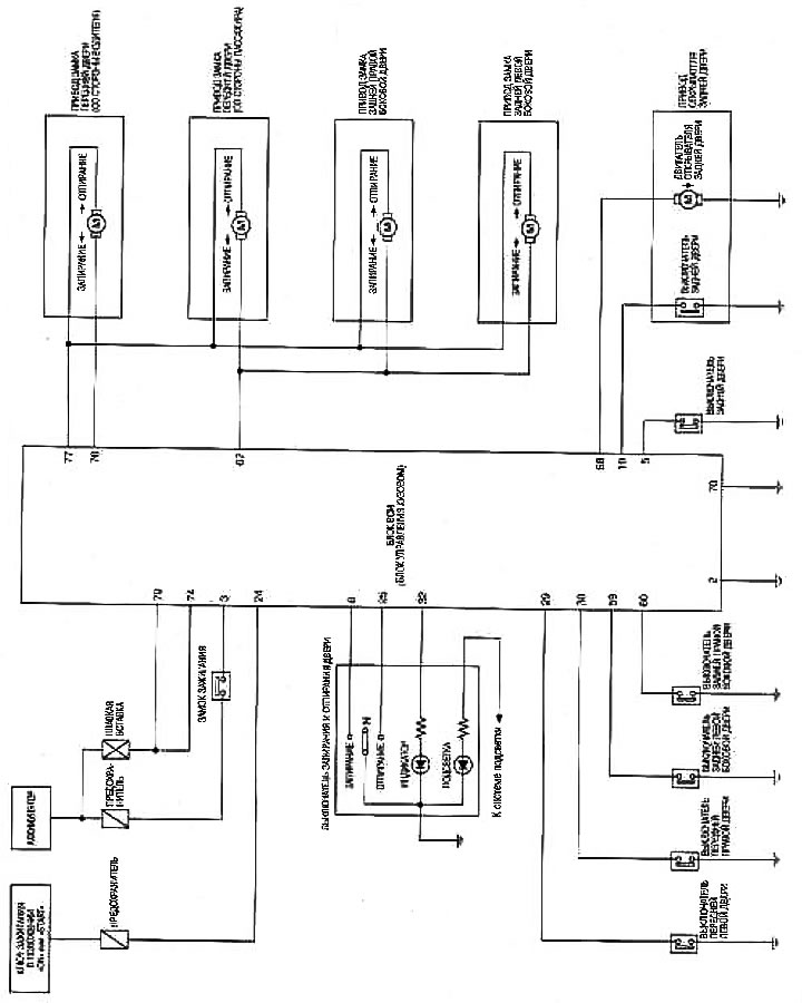
Ниссан ноут электросхема центрального замка

Электросхема ниссан примера р11 схема электрооборудования

Диагностика неисправностей — Электросхема (Ниссан Ноут 1, Note E11 ...

Система охлаждения — электросхема (Ниссан Ноут 1, Note E11, 2004-2013 ...

Реле рс 711 01 схема подключения

Обогреватель заднего стекла — электросхема (Ниссан Ноут 1, Note E11 ...

Система рулевого управления — диагностика неисправностей — электросхема ...

Схема электропроводки ниссан

Реле стеклоочистителя ниссан кашкай - ProDemio.ru

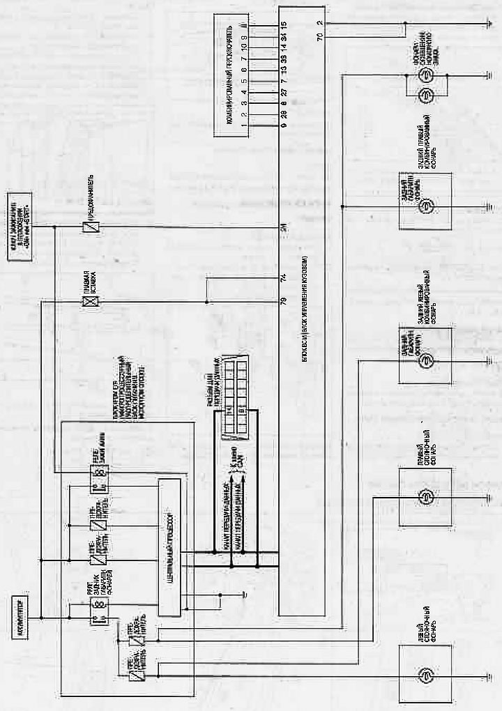
Интеллектуальный ключ — электросхема (Ниссан Ноут 1, Note E11, 2004 ...

Система автоматического освещения — электросхема (Ниссан Ноут 1, Note ...

Ниссан ноут электросхема центрального замка

Информационная система водителя — комбинация приборов — электросхема ...

Схема подключения nissan

Диагностика неисправностей — электросхема (Ниссан Ноут 1, Note E11 ...

Щетка стеклоочистителя задняя для Ниссан Ноут, Trico, ex351note ...

Стояночные фонари, фонари освещения номерного знака и задние габаритные ...

Система управления тормозами [ESP/TCS/ABS] — диагностика неисправностей ...

Ниссан ноут электросхема отопителя

Ниссан ноут электросхема отопителя

Трапеция стеклоочистителя Ниссан Ноут – купить в Москве, цена 2 600 руб ...

Электрическая схема камаз 43118 цветная с описанием - фото

Схему Проводки Ваз 21061 - surfingleading

Дверные замки с электроприводом — электросхема (без интеллектуального ...

Электросхема колонок. | Пикабу

Схема подключения nissan

Ниссан ноут электросхема центрального замка

Схема подключения моторчика дворников ваз 2112

DF085 Щетка стеклоочистителя DENSO | Запчасти на DRIVE2

  • Вперед Муравей в каске картинки
  • Назад Ебейшие картинки на телефон

Новые страницы

Dc18sd

Дети говорят картинки для детей

Din рейка dkc

Дом малютки в армении

Форма справки 316 у образец скачать

Гдз по биологии 8 класс колесо

Химчистка диванов выборг

Как уменьшить громкость домофона

Как вылечить ринит

Карта серпухова с улицами и домами проложить маршрут

Кроссовер паркетник

Математика 4 класс рабочая тетрадь 2 часть страница 8

Математика 5 класс страница 261 номер 1106

Неисправности дтож ваз 2110

Ниссан ноут электросхема стеклоочистителя

Новая схема одномандатных избирательных округов определяется

Плавают обороты ваз 2112

Расписка по возврату долга денежных средств образец

Размер батарейки ааа

Размножение бесполое и половое

Регулировка ваз 2106

Решение учредителя о создании обособленного подразделения образец

Схема малого зала

Схема подключения датчика скорости ваз 2107 инжектор

Схемы на кругляшей из бисера

Шоколад аленка картинка

Снп58 64 содержание драгметаллов

Телефон по защите прав потребителей

Требование накладная образец

Змей горыныч карта лояльности

cdn.zecar.ru