Skip to content

Фотогалерея

  • Главная
  • Контакты

Климат контроль приора схема

Климат контроль и колонка — Lada Приора седан, 1,6 л, 2007 года ...

Двухзонный климат-контроль — Lada Приора седан, 1,6 л, 2011 года ...

Климат контроль — Lada Приора седан, 1,6 л, 2013 года | электроника ...

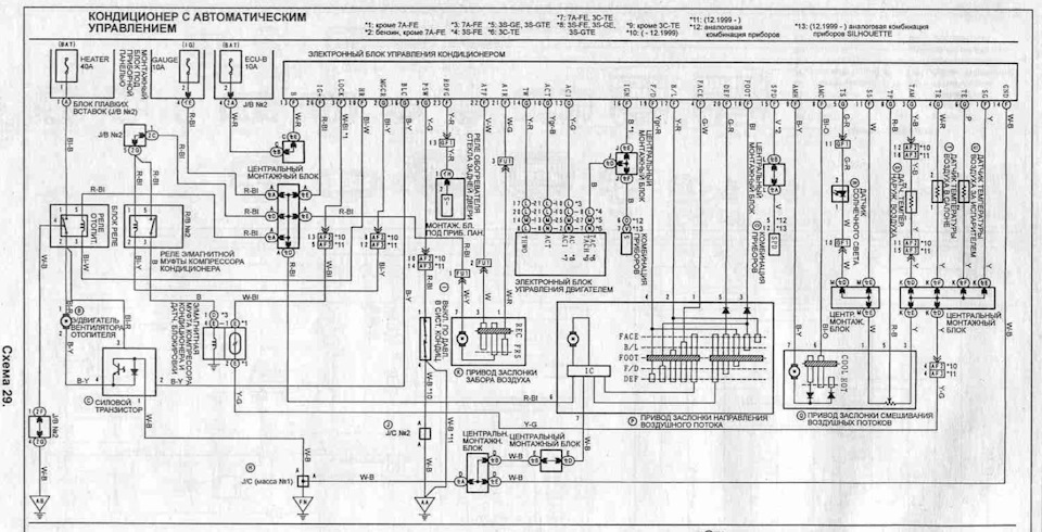
Распиновка блока управления климатом

Трех зонный "климат-контроль". Предисловие — Lada Приора хэтчбек, 1,6 л ...

Круиз контроль Приора 2 норма климат — DRIVE2

Приора не включается холодный воздух - 82 фото

Пежо 206 схема электрооборудования (много фото) - avtozahod.ru

Сборка ПРИОРА 2 в ВАЗ 2107 - Бюджетный КЛИМАТ-КОНТРОЛЬ. Крутой ТОННЕЛЬ ...

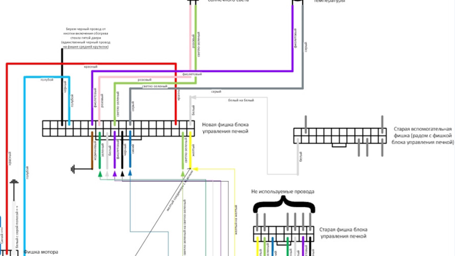
Распиновка блока управления печкой

HELP ! Розыск схемы климат Toyota Windom MCV 21 — Toyota Corona Premio ...

Распиновка блока печки приора

Схема блока климат контроля

Sos! Круиз контроль Приора 2 2017 — DRIVE2

Распиновка датчика давления кондиционера тойота

Лаунч контроль приора - YouTube

Как это работает: климат-контроль - Авто статьи на Autoua.net

Схема блока климат контроля

Круиз контроль Приора 2 — Lada Приора седан, 1,6 л, 2017 года ...

Управление климат контролем лада приора: особенности и рекомендации

Схема блока климат контроля

Схема блока климат контроля

Электросхема кондиционера тип 2 Peugeot 806

Внимание работает ССА или Возвращение через климат-контроль к иномарке ...

Внимание работает ССА или Возвращение через климат-контроль к иномарке ...

Блок управления климатом приора панасоник

Не работает круиз-контроль приора 2 — Lada Приора седан, 1,6 л, 2015 ...

Не работает круиз контроль приора 2 - 91 фото

Блок управления климатом приора панасоник

Не работает круиз контроль приора 2 - 91 фото

Предохранитель f12 приора: Предохранители и реле Лада Приора (2007-2018 ...

Битва за кондиционер. Блок Управления Вентиляторами (БУВ) — Volkswagen ...

схема на климат - Лада Приора: Электрика - Lada-forum.ru

Как работает климат контроль в автомобиле, особенности, схемы

Распиновка блока управления климатом

  • Вперед Lp125wh2 sl b1
  • Назад Титце шенк схемотехника

Новые страницы

3 Д рисунки по клеточкам в тетради

Анкета призывника для военкомата образец заполнения для родителей с ответами

Фитнес клуб богатырь

Гдз математика 3 класс учебник вентана граф

Гдз по математике 4 класс моро 2 часть учебник номер 238

Гдз русский язык 5 класс упр 584

Герпесная ангина фото горла

Глохнет на холостых оборотах калина

K72 smd транзистор datasheet

Кафе пышка

Какая резина ставится на

Картинки на стену в комнату нарисовать на бумаге

Клапан егр на калине

Климат контроль приора схема

Лечение эмфиземы легких

Меркурий схема подключения через трансформаторы тока

Мое дело вакансии бухгалтер удаленно

Образец договора подряда на изготовление металлоконструкций

Образец написания автобиографии для опеки над детьми

Optek

Принс саудовской аравии

Схема баскет холл краснодар

Схема пирамидка рубик

Спасибо за поздравление картинки прикольные смешные с надписью

Спортлото во сколько начало

Спортсмен после травмы

Сравнить фольксваген поло и ниссан альмера

Тион установка

Установка газовых колонок

Замена масла в редукторах субару

cdn.zecar.ru