Skip to content

Фотогалерея

  • Главная
  • Контакты

Электросхема освещения салона

Электросхема освещения салона. Схема проводки освещение салона 2114. Схема освещения салона ВАЗ 2115. Схема включения света в салоне ВАЗ 2114. Схема проводки освещения салона ВАЗ 2109.

Электросхема освещения салона

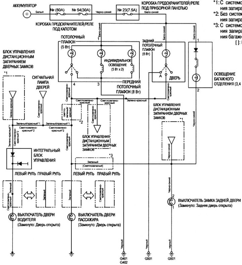
Электросхема освещения салона. Электрические схемы Хундай ix35. Электросхема освещения салона на Hyundai ix35. Эл схема Hyundai Getz 1.5. Электрические схемы Хендай ай Икс 35.

Электросхема освещения салона. Схема подсветки ВАЗ 2115. Электрическая схема освещения салона ВАЗ 2114. Схема габаритов ВАЗ 2114. Схема проводки освещения салона ВАЗ 2114.

Электросхема освещения салона. Электросхема заднего плафона Fabia 2. Электросхема заднего плафона салона Fabia 2. Гольф 4 принципиальная электрическая схема освещения салона. Пежо 3008 электрические схемы освещения салона 2019.

Электросхема освещения салона

Электросхема освещения салона. Электросхема Toyota Camry 2002 год 2.4л.. Электрическая схема Toyota Camry v40. Схема электрооборудования Тойота Камри 30. Схема электрооборудования Toyota Camry sv40.

Электросхема освещения салона. Освещение салона ВАЗ 2107 схема подключения проводов. Схема подключения подсветки салона ВАЗ 2107. Подсветка салона ВАЗ 2107 схема подключения проводов. Схема подключения плафона освещения салона ВАЗ 2110.

Электросхема освещения салона. Схема переключателя света VW т4. Схема электрооборудования кондиционирования Фольксваген т5. Volkswagen Transporter t4 схема электрооборудования. Схема электрооборудования Фольксваген т5 дизель.

Электросхема освещения салона. Электрические схемы освещения салона Форд Мондео 3. Форд Куга схема электрооборудования. Форд фокус 2 схема электрооборудования двери водителя. Схема блока управление света Форд Мондео 2.

Электросхема освещения салона. Рено Логан схема электрическая подсветки салона. Схема включения света в салоне Рено Логан 1. Плафон салонного освещения Рено Логан схема. Схема подключения подсветки салона Рено Логан.

Электросхема освещения салона. Электросхема Тойота Камри. Схема электрооборудования Toyota Camry sv40. Электросхема Камри 40 3.5. Схема Камри 40 2.4.

Электросхема освещения салона. Схема плафона освещения салона Ланос. Схема салонного освещения Нива Шевроле 2007. Схема салонного освещения Шевроле Нива. Схема управления плафоном освещения салона Нива Шевроле.

Электросхема освещения салона. Электрическая схема ВАЗ 2114 Габаритные огни. Схема проводки габаритов ВАЗ 2114 инжектор 8 клапанов. Электрическая схема ВАЗ 21 14 на Габаритные огни. ВАЗ 2114 схема включения габаритных огней.

Электросхема освещения салона. Схема подключения наружного освещения Нива 2010. Схема подсветки салона Нива Шевроле. Схема электрооборудования Нива 2123. Схема ближнего света Нива 2121.

Электросхема освещения салона. Renault Laguna 2 электрические схемы. Электросхема Лагуна 2. Схема Рено Лагуна 2. Рено Лагуна 2 проводка схема.

Электросхема освещения салона

Электросхема освещения салона. Форд Мондео 3 схема освещения салона. Схема электрооборудования ep6. CEHISA Ep-6 электросхема. Ford Fiesta электросхема.

Электросхема освещения салона

Электросхема освещения салона

Электросхема освещения салона. Схема подключения салонного освещения Приора. Схема подключения плафона освещения салона Приора 2. Схема подключения плафона освещения салона Приора 1. Схема подключения плафона освещения салона Приора.

Электросхема освещения салона. Электросхема Мерседес 211. Схема ламп Мерседес 211. Электросхема w211 NGT. Схема освещения салона Мерседес w203.

Электросхема освещения салона. Электрическая схема плафона Hyundai Solaris 2015. Схема подсветки Хендай Солярис.

Электросхема освещения салона. Схема освещения салона Нива Шевроле 2012 года. Схема освещения салона Нива Шевроле. Схема салонного освещения Шевроле Лачетти. Схема включения освещения салона Нива Шевроле 2010г.

Электросхема освещения салона. Эл.схема щитка приборов Мерседес 124. Схема переключателя света фар Мерседес 124. Mercedes 124 1992 схема электрооборудования. Схема освещения салона Мерседес 124.

Электросхема освещения салона. Схема подключения подсветки салона ВАЗ 2107. Схема соединения плафон освещения салона ВАЗ 2107. Схема подключения плафонов в салоне ВАЗ 2106. Плафон освещения салона ВАЗ 2107 схема.

Электросхема освещения салона. Схема электрооборудования Nissan Sunny n14. Схема электропроводки Nissan Sunny. Ниссан Санни 2001 схема проводки. Схема звукового сигнала Ниссан Санни.

Электросхема освещения салона

Электросхема освещения салона

Электросхема освещения салона

Электросхема освещения салона

Электросхема освещения салона. Схема подключения освещения салона Рено Логан. Схема освещения салона Рено Логан. Схема подключения плафона освещения салона ВАЗ 2110. Электросхема освещения багажника Рено Логан 1.

Электросхема освещения салона

Электросхема освещения салона. Схема ближнего света Лачетти хэтчбек. Схема разъёма фары Лачетти седан. Chevrolet Lacetti 2007 схема электрооборудования. Схема зарядки Chevrolet Lacetti 2005 года.

Электросхема освещения салона. Схема подсветки салона Нива Шевроле. Схема салонного освещения Шевроле Нива. Схема включения подсветки салона Нива Шевроле. Схема освещения салона Нива Шевроле 2012 года.

Электросхема освещения салона. Электросхема освещения салона ВАЗ 2114 инжектор. Схема салонного света на ВАЗ 2115. Схема подключения освещения салона ВАЗ 2114. ВАЗ 2114 блок управления светом салона.

Электросхема освещения салона. Схема освещения Лачетти 2005. Лачетти схема освещения салона. Эл схема света Лансер 9. Схема наружного освещения Лачетти.

Электросхема освещения салона

Электросхема освещения салона. Электросхема Форд Скорпио 2. Электросхема Форд Скорпио 2 1995-1998. Скорпио 2,9 электросхема. Электросхема Скорпио 2.3.

Электросхема освещения салона. Схема проводки Шевроле Ланос 2007 года. Схема проводки Шевроле Ланос 1.5. ЗАЗ шанс 1.5 схема электрооборудования. Схема проводки Шевроле Ланос 1.5 2005.

Электросхема освещения салона

Электросхема освещения салона

Электросхема освещения салона

Электросхема освещения салона

Электросхема освещения салона. Схема концевиков дверей Ланос 1.5. Chevrolet lanos схема освещения. Шевроле Ланос электросхема освещения. Схема концевиков дверей Шевроле Ланос.

Электросхема освещения салона. Электрическая схема Митсубиси Лансер 9. Электрическая схема Митсубиси Лансер 10. Схема электропроводки Mitsubishi Lancer. Схема подсветки Lancer 10.

Электросхема освещения салона. Электросхема парктроника BMW x5 е 53 2005г.. Электросхема датчиков кислорода BMW x5 3.0. Электрическая схема антенна е46. Электросхемы света фар Скания.

Электросхема освещения салона. Электросхема света салона при открывание дверей Вольво с40. Электросхема освещение салона при открывание дверей Вольво с40. Схема печки Ситроен Сахо.

Электросхема освещения салона. Схема электрооборудования Солярис 2011. Hyundai Solaris 2013 схема электрооборудования. Схема плафона Hyundai Solaris 2. Электросхема Хендай Солярис 2015.

Электросхема освещения салона

Электросхема освещения салона. Схема наружного освещения Мерседес w124. Схема электропроводки Мерседес w202 поворотник. Электросхемы Мерседес w210. Схема поворотников w124.

Электросхема освещения салона

Электросхема освещения салона. Электрооборудования ВАЗ 2109 высокая панель. Эл схема ВАЗ 2109 карбюратор высокая. ВАЗ 2109 схема электрооборудования прикуриватель. Электрическая схема 2109 карбюратор.

Электросхема освещения салона. Электрическая схема автобуса ПАЗ 32053. Схема освещения ПАЗ-3205. Электросхема автобуса ПАЗ 4234 дизель. ПАЗ 4234 схема электрооборудования цветная.

Электросхема освещения салона

Электросхема освещения салона. Электросхема стартера Опель Астра н. Схема противотуманок Opel Astra h. Электрическая схема замка багажника Опель Астра. Opel Astra h 2004 электросхема ABS.

Электросхема освещения салона. Электрическая схема Mercedes Benz w203. Схемы проводки Мерседес 203. Блок управления Мерседес с203 схема. Электрическая схема can Mercedes Benz w203.

Электросхема освещения салона. Схема электрооборудования Honda HRV. Электросхема освещения магазина. Электросхема Хонда HR V. Хонда HR-V В электросхеме 2 положения ключа зажигания.

Электросхема освещения салона

Электросхема освещения салона. Схема подсветки салона Хендай акцент. Хендай акцент электросхема освещения. Хундай акцент схема освещения. Электросхема Хендай акцент ТАГАЗ 2008.

Электросхема освещения салона. Схема электрооборудования Тойота Виста sv50. Электросхема Toyota Camry xv10. Схема электрооборудования Toyota Camry sv40. Схема электрооборудования Toyota Camry 30.

Электросхема освещения салона. Схема включения подсветки салона Нива Шевроле. Схема салонного освещения Шевроле Лачетти. Схема наружного освещения Лачетти. Схема салонного освещения Шевроле Нива.

Электросхема освещения салона. Hyundai Tucson схема электрооборудования. Электросхема фар Hyundai Tucson 3. Hyundai Elantra схема электрооборудования. Электросхема Hyundai Tucson 3 (TL).

Электросхема освещения салона

Электросхема освещения салона. Схема включения наружного освещения ВАЗ 2107. Схема проводки габаритов ВАЗ 2107 инжектор. Выключатель наружного освещения ВАЗ 2107. Схема включения света ВАЗ 2107 инжектор.

Электросхема освещения салона. Электросхема Тойота Королла 100. Электросхема Тойота Королла 100 кузов. Электрическая схема Тойота Королла е150. Схемы электрооборудования Toyota Corolla 100.

Электросхема освещения салона. Схема подсветки салона ВАЗ 2110. Схема проводки плафона освещения салона ВАЗ 2110. Схема подсветки салона ВАЗ 2112. Схема подключения плафона освещения салона ВАЗ 2110.

Электросхема освещения салона. Схема подключения плафона освещения салона ВАЗ 2110. Схема подключения освещения салона ВАЗ 2110. 2110 Плафон освещения схема. Схема подключения плафона ВАЗ 2110.

Электросхема освещения салона. Схема электрооборудования Hyundai Sonata 1996. Эл.схема освещения салона Хендай Соната 2001. Схема салонного освещения Hyundai Sonata. Схема освещения салона электрооборудования Hyundai Sonata 1996.

Электросхема освещения салона

Электросхема освещения салона. Тойота Авенсис схема электрооборудования. Схема электрическая Тойота Авенсис т250. Toyota Avensis 1997 год электросхема. Электросхема Тойота Карина ат170.

Электросхема освещения салона. Схема освещения салона Нива Шевроле. Схема габаритов Нива Шевроле. Схема салонного освещения Шевроле Нива. Схема габаритов Нива.

Электросхема освещения салона. Шкода Октавия тур 1 и 4 2005 года схема центрального замка. Электрическая схема Skoda Octavia Tour 1.4 2008. Схема подогрева сидений Октавия тур. Схема подогрева сидений Шкода Октавия а5.

Электросхема освещения салона. Схема проводки свет Рено Логан 2. Плафон салонного освещения Рено Логан схема. Схема подключения освещения салона Рено Логан. Схема электрооборудования Рено Логан 2014.

Электросхема освещения салона. Электросхема Форд Фиеста 1997. Схема звукового сигнала Фиат Добло. Электросхема Ep 3. Электросхема Shelter 2002.

Электросхема освещения салона

Электросхема освещения салона. Схема подключения плафона освещения салона ВАЗ 2114. ВАЗ 2108 схема подключения освещения салона. Схема подключения салонного освещения ВАЗ. Схема освещения салона ВАЗ 2114.

Электросхема освещения салона. ВАЗ 2113 схема электрооборудования. Схема электро ВАЗ 2114 инжектор. Электрическая схема ВАЗ 2115 инжектор 8. Схема электрооборудования ВАЗ 2114 инжектор 8 клапанов.

Электросхема освещения салона. Фабия 1 2002г универсал электросхема освещения багажника. FAW x40 электросхема освещения. Электрическая схема Одиссей 2004. Электросхема освещение салона Хонда стрим рн4.

Электросхема освещения салона. Схема проводки Киа спектра 2006 года. Kia Spectra 2007 электросхема. Схема электропроводки Киа спектра 2006. Схема проводки в салоне Киа спектра.

Электросхема освещения салона. Схема подключения плафона салона ВАЗ 2114. Схема проводки плафона ВАЗ 2114. Схема подключения плафона освещения салона ВАЗ 2109. Схема подключения плафона освещения салона ВАЗ 2107.

Электросхема освещения салона. 202 Электросхема стеклоподъемников.

  • Вперед Dt 830b схема мультиметра
  • Назад Степень разряженности аккумулятора по напряжению

Новые страницы

1 З класс картинка

1740 2

Болезнь рота лечение

Что такое пяточная шпора фото

Датчик охлаждающей жидкости устройство

Электросхема освещения салона

Эскиз тату крылья на грудине мужские

Форд фокус заблокировался руль

Фриганы екатеринбурга

Гдз алышева 3 класс

Гдз по русскому 4 класс соловейчик 2 часть учебник

Гелевый аккумулятор википедия

Honda accord sport

Картинки бегущего человека смешные

Картинки xdinary heroes

Круги разного цвета картинки для детей на прозрачном фоне

Межплатный разъем

Образец договора гпх с физическим лицом на оказание услуг

Окландия санкт петербург замена

Отдых в петропавловске

Покажи тренировочную бабочку

Полипропиленовые трубы армированные алюминием

Повышение спортивного мастерства

Ремонт объективов зенитар

Рисунок гуся в очках

Схема большого и малого круга кровообращения

Составьте карту схему

Торты с фотопечатью

Тройник вместо колдуна ваз 2110

В чем сходство и различие микро и макроэволюции

cdn.zecar.ru