Skip to content

Фотогалерея

  • Главная
  • Контакты

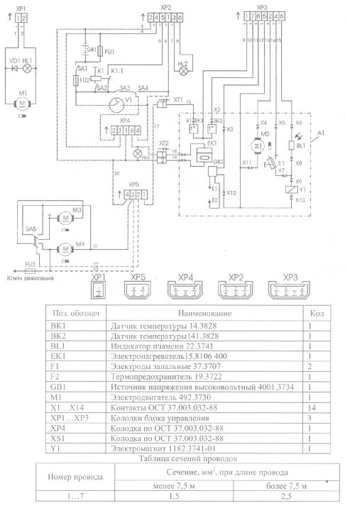
Электрическая схема пжд

Электрическая схема пжд. Схема предпускового подогревателя птд30. Схема электрооборудования предпускового подогревателя КАМАЗ 740. Схема электрооборудования ПЖД-30. Электрическая схема ПЖД 30 КАМАЗ.

Электрическая схема пжд

Электрическая схема пжд. Схема подключения подогревателя ПЖД 30. Предпусковой подогреватель Урал 4320 Эл.схема. Схема предпускового подогревателя 15.8106. Схема предпускового подогревателя КАМАЗ.

Электрическая схема пжд. Схема подогревателя ПЖД ЗИЛ 131. Электрическая схема подогревателя ЗИЛ 131. Пульт управления котла подогревателя ГАЗ-66 схема. ПЖД ЗИЛ 131 схема подключения.

Электрическая схема пжд. ПЖД141.8106 схема. Подогреватель 15.8106-15 блок управления. Блок управления ПЖД Прамотроник 16жд24. Схема блока управления ПЖД Прамотроник 16жд24.

Электрическая схема пжд. 10тс14 схема электрооборудования. Автономный отопитель Планар 4 КВТ электросхема. Подогреватель предпусковой дизельный 14тс-10 схема электрическая. Отопитель 14тс-10 электрическая схема.

Электрическая схема пжд. Подогреватель предпусковой дизельный 14тс-10 схема электрическая. Электрическая схема подключения подогревателя 14тс-10. Схема подключения подогревателя 14тс-10 к КАМАЗУ. 14тс-10 схема подключения блока управления.

Электрическая схема пжд. Электрическая схема подогревателя 14тс-10. Схема блока Прамотроник ПЖД 16жд24. 14тс-10-24-с подогреватель предпусковой дизельный схема подключения. Схема соединения 14тс-10.

Электрическая схема пжд

Электрическая схема пжд. Схема предпускового подогревателя 15.8106. 10тс14 схема электрооборудования. Подогреватель жидкостный 15.8106 схема. ПЖД Прамотроник 15.8106-15 схема.

Электрическая схема пжд

Электрическая схема пжд. Схема неисправностей ПЖД 14. Схема автоматизации предпускового подогрева двигателя. Схема блока управления бензинового подогревателя двигателя. Схема ошибок предпускового подогревателя дизельного.

Электрическая схема пжд. Предпусковой подогреватель 15.8106-15 схема электрическая. Схема подключения стеклоочистителя Урал 4320. Схема предпускового подогревателя ПЖД 30. Предпусковой подогреватель Урал 4320 Эл.схема.

Электрическая схема пжд

Электрическая схема пжд. Предпусковой подогреватель Урал 4320. Топливная система ПЖД КАМАЗ 65115. Система ПЖД на Урал 4320. Предпусковой котел Урал 4320.

Электрическая схема пжд. Схема предпускового подогревателя ПЖД 30. Схема электрооборудования подогревателя пжд30. Схема стеклоочистителя МАЗ 5440 цветная. Схема подключения печки МАЗ.

Электрическая схема пжд. Предпусковой подогреватель КАМАЗ Прамотроник 88.3763 схема. ПЖД141.8106 схема. Блок управление ПЖД 12б 01м. Подогреватель жидкостный 15.8106 схема.

Электрическая схема пжд. Подогреватель предпусковой дизельный 14тс-10-12 схема подключения. Подогреватель КАМАЗ 14тс-10 схема. Схема предпускового подогревателя 14 ТС 10. Предпусковой подогреватель двигателя ПЖД 14тс-10 схема.

Электрическая схема пжд. Пульт управления ПЖД 16жд24 схема. Пульт управления Прамотроник 4д-24 схема подключения. Элтра термо 15.8106-15 схема. Схема подключения подогревателя Прамотроник 18 ЖД 24.

Электрическая схема пжд. Подогреватель предпусковой дизельный 14тс-10 схема. Предпусковой жидкостный подогреватель 14 ТС 10 схема подключения. Электрическая схема подогревателя 14тс-10. Подогреватель предпусковой дизельный 14тс-10 схема подключения.

Электрическая схема пжд

Электрическая схема пжд. Схема предпускового подогревателя 15.8106. Схема блока управления ПЖД 15.8106. Электросхема ПЖД 14тс-10 схема. Прамотроник 16жд24.8106 схема.

Электрическая схема пжд. Схема подключения предпускового подогревателя 14тс-10. Схема подключения ПЖД 14 ТС 10 на КАМАЗ. Схема подключения подогревателя двигателя КАМАЗ. Схема подключения подогревателя ПЖД 30.

Электрическая схема пжд. Подогреватель предпусковой дизельный 14тс-10 схема электрическая. Подогреватель жидкостный 15.8106 схема. Схема предпускового подогревателя 15.8106. Схема электрооборудования ПЖД-30.

Электрическая схема пжд

Электрическая схема пжд. Электрическая схема подогревателя 14тс-10. Электрическая схема подключения подогревателя 14тс-10. Предпусковой подогреватель 14 ТС-10 схема включения. Подогреватель предпусковой дизельный 14тс-10 схема электрическая.

Электрическая схема пжд. Подогреватель 15.8106-15 схема подключения электрическая. Подогреватель жидкостный 15.8106 схема. Схема предпускового подогревателя 15.8106. ПЖД141.8106 схема.

Электрическая схема пжд

Электрическая схема пжд. Подогреватель предпусковой дизельный 14тс-10-12 схема подключения. Схема блока управления ПЖД 15.8106. Схема подключения блока управления ПЖД 14тс-10. Электрическая схема подключения подогревателя 14тс-10.

Электрическая схема пжд

Электрическая схема пжд. Отопитель Прамотроник 4д-24 схема подключения. Схема подключения блока управления Прамотроник 4д 24. Отопитель воздушный Прамотроник 4д-24 схема подключения. Пульт Прамотроник 4д-24 схема.

Электрическая схема пжд. Электрическая схема Прамотроник 16жд24. Схема подключения блока управления Прамотроник 16жд24. Распиновка блока управления 16 ЖД 24. Прамотроник 16жд24 схема подключения.

Электрическая схема пжд

Электрическая схема пжд

Электрическая схема пжд

Электрическая схема пжд

Электрическая схема пжд. Подогреватель жидкостный Прамотроник 16жд24.8106 схема. ПЖД 14тс-10 схема блока управления. Электрическая схема подключения подогревателя 14тс-10. Схема предпускового подогревателя 15.8106.

Электрическая схема пжд. Предпусковой подогреватель ГАЗ 66 схема. Предпусковой подогреватель двигателя ГАЗ 66 схема подключения. Предпусковой подогреватель двигателя ГАЗ 66 электрическая схема. ГАЗ 66 схемы подогревателя.

Электрическая схема пжд

Электрическая схема пжд. ПЖД 14тс-10 схема блока управления. Hydronic b4wsc схема. Схема Эбершпехер д1. Схема подключения подогревателя Эберспехер.

Электрическая схема пжд

Электрическая схема пжд. Подогреватель жидкостный 141.8106.0024 НЕФАЗ схема расключения. Предпусковой подогреватель КАМАЗ Прамотроник 88.3763 схема. Схема блока Прамотроник ПЖД 16жд24. Блок управления ПЖД 14тс-10 24в КАМАЗ схема подключения.

Электрическая схема пжд

Электрическая схема пжд. Пжд12б-1015006-20 нагнетатель. Пжд12б-1015006-20. Пжд8-1015006-10 чертеж. Пжд14-1015006 монтажные детали.

Электрическая схема пжд. Схема предпускового подогревателя 15.8106. Предпусковой подогреватель 15.8106-15 схема. Подогреватель 15.8106-15 схема. Подогреватель жидкостный 15.8106 схема.

Электрическая схема пжд. Подогреватель предпусковой дизельный 14тс-10 схема. Подогреватель предпусковой дизельный 14тс-10-12 схема подключения. ПЖД 14тс-10 схема. Предпусковой подогреватель двигателя ПЖД 14тс-10 схема.

Электрическая схема пжд. Схема блока управления ПЖД 15.8106. Схема блока управления ПЖД Прамотроник. Схема предпускового подогревателя 15.8106. Электрическая схема блока управления 31 3761.

Электрическая схема пжд

Электрическая схема пжд

Электрическая схема пжд. ПЖД-30 КАМАЗ пусковой подогреватель схема электрическая подключения. Схема электрооборудования ПЖД-30. Схема предпускового подогревателя птд30. Подключения ПЖД 30 схема подключения.

Электрическая схема пжд

Электрическая схема пжд. Электрическая схема подогреватель предпусковой дизельный 14 ТС. Предпусковой подогреватель двигателя ПЖД 14тс-10 схема. Электрическая схема подогревателя 14тс-10. Коды ошибок предпускового подогревателя 14тс-10.

Электрическая схема пжд

Электрическая схема пжд

Электрическая схема пжд

Электрическая схема пжд. Схема предпускового подогревателя ПЖД 30. Схема подключения ПЖД КАМАЗ 4310. Схема подключения ПЖД 30 на Урал. Замок зажигания ПЖД 30.

Электрическая схема пжд. Подогреватель жидкостный 15.8106 схема. Подогреватель предпусковой 15.8106.

Электрическая схема пжд. Подогреватель предпусковой дизельный 14тс-10 схема электрическая. Предпусковой подогреватель 14тс 10 Эл.схема. Электрическая схема подогревателя 14тс-10. Подогреватель пусковой дизельный 14 ТС 10 м5 схема подключения.

Электрическая схема пжд

Электрическая схема пжд

Электрическая схема пжд. Подогреватель Теплостар 14тс-10. Подогреватель двигателя КАМАЗ Прамотроник 14тс 10. Подогреватель ПЖД 14тс-10 воздуха. Подогреватель предпусковой дизельный 14тс-10-12 схема подключения.

Электрическая схема пжд

Электрическая схема пжд. Схема подключения ПЖД 14тс 10. Подогреватель 14 ТС 10 электрическая схема нагнетателя. 14тс-10-24-с подогреватель предпусковой дизельный схема подключения. Электрическая схема подключения подогревателя 14тс-10.

Электрическая схема пжд

Электрическая схема пжд. Подогреватель жидкостный 15.8106 схема. Электрическая схема подогревателя 14тс-10. Подогреватель 15.8106-15 блок управления. Схема блока управления ПЖД 15.8106.

Электрическая схема пжд

Электрическая схема пжд. Подогреватель жидкостный Прамотроник 16жд24.8106 схема. Блок управления ПЖД Прамотроник 16жд24. Схема подключения ПЖД Прамотроник 18жд24.8106. Блок управления ПЖД 16 Прамотроник.

Электрическая схема пжд. 14тс-10 схема подключения блока управления. Схема блока управления 14тс-10 24в. Блок управления ПЖД 14тс-10 24в КАМАЗ схема подключения. ПЖД 14тс-10 схема блока управления.

Электрическая схема пжд. Схема подключения ПЖД 14 ТС 10 на КАМАЗ. Схема подключения ПЖД 14тс на КАМАЗ. Схема подключения подогревателя двигателя КАМАЗ. Схема подключения подогревателя двигателя КАМАЗ 6520.

Электрическая схема пжд. Схема электрооборудования ПЖД-30. Электрическая схема подключения подогревателя ПЖД 30 КАМАЗ 4310. Схема подключения подогревателя ПЖД 30. Электрическая схема ПЖД 30 КАМАЗ.

Электрическая схема пжд

Электрическая схема пжд. Подогреватель жидкостный 15.8106 схема. 16жд24.8106.200 схема подключения. Жидкостный подогреватель двигателя КАМАЗ Эл схема. Подогреватель 15.8106-15 схема подключения электрическая.

Электрическая схема пжд. Подогреватель жидкостный 15.8106 схема. Предпусковой подогреватель 15.8106-15 схема электрическая. Подогреватель 15.8106-15 схема подключения электрическая. ПЖД141.8106 схема.

Электрическая схема пжд. Электрическая схема подключения подогревателя 14тс-10. Подогреватель предпусковой дизельный 14тс-10 схема электрическая. Предпусковой подогреватель 15.8106-15 схема электрическая. Схема блока управления ПЖД 15.8106.

Электрическая схема пжд

Электрическая схема пжд. Электрическая схема подключения ПЖД 30. Электрическая схема подключения ППЖТ 30. Катушка ПЖД 30 схема. ПЖД 30 электросхема подключения.

Электрическая схема пжд. Схема блока управления ПЖД 15.8106. 15.8106-15 Подогреватель электросхема. Подогреватель 15.8106-15 схема подключения электрическая. Подогреватель 15.8106-15 схема.

Электрическая схема пжд. Предпусковой подогреватель двигателя 14тс-10 схема подключения. Подогреватель предпусковой дизельный 14тс-10-12 схема подключения. Подогреватель предпусковой дизельный 14тс-10 схема. Схема подключения отопителя с 14тс-10.

Электрическая схема пжд. Пжд30е-1015006-10. Щиток управления ПЖД 445. ПЖД-30 пусковой подогреватель схема. ПЖД-30 пусковой подогреватель схема подключения.

  • Вперед Русская вышивка крестиком схемы
  • Назад Tt6061a

Новые страницы

8T 4133

Договор передержки животного образец скачать

Фитнес хаус рядом со мной

Fluide da аналоги

Furutech evolution

Генотип 3 вируса гепатита с

Как отключить подушку безопасности на гранте

Каков расход

Картинка мем вот это поворот

Книга небольшая а интересная как пишется слитно или раздельно

Контакт бар на нарвской

Лачетти не заводится на холодную

Лев толстой баня читать бесплатно с картинками рассказ

Лучшие фитнес клубы спб

Неоднокоренные как пишется

Нива 2121 электрическая схема

Образ человека в языке слова концепты дух и душа презентация

Образец заполнения журнала осмотра стропов и грузозахватных приспособлений

Отрасли сельского хозяйства схема

Отсыпка дачного участка

Предохранитель омывателя лобового стекла гранта

Псориаз психосоматика

Ремонт телевизоров старая купавна

Схема блока предохранителей 2107 инжектор

Схемы наращивания ресниц для нависшего века

Сколько стоит оштукатурить фасад

Скупка принтеров на запчасти

Спидометр одометр на микроконтроллере

Справка о погашении задолженности образец

Супергерои марвел список с именами и картинками

cdn.zecar.ru