Skip to content

Фотогалерея

  • Главная
  • Контакты

Блейд раннер

Джой / Бегущий по лезвию 2049 (2017) - YouTube

Я ПРОХОЖУ СПИД РАННЕР (много раз упала!!) :) - YouTube

Джой синхронизируется с проституткой / Бегущий по лезвию 2049 (2017 ...

RoboRun by TheMaxiKar

#сыпыра #раннер #салфетка #хит #хобби - YouTube

БЕГУЩИЙ ПО ЛЕЗВИЮ 2049 зачем нужен сиквел? О чем первый Блейд Раннер ...

Инфинити Надо Раскраски - 69 фото

Схема пирамиды для вырезания - 86 фото

Постер 2024

Постер 2024

Раскраска Волчок +70 фото и картинок, распечатать бесплатно.

Раскраска Волчок +70 фото и картинок, распечатать бесплатно.

Динозавр Игра – Играйте в Гугл Дино

2/2 цзин юань/блэйд | хср.

블루레몬 on Twitter | Chibi, Anime drawings boy, Cute drawings

ЛЁХА CORP - exclusive content on Boosty

Modelagem perfeita | Johnny cage, Johnny, Mask guy

Ana De Armas Wallpaper Blade Runner - Большой Фотo архив

Джой (Бегущий по лезвию 2049) Коллекционная ФИГУРКА 1/6 scale Joi ...

Шоппер Кафка и Блейд от SaiprinSK - купить за 1 360 ₽ в интернет ...

Бересклет: купить саженцы в питомнике в Москве - Интернет магазин ...

Создать мем "игра portal 2, атлас портал 2, portal 2 робот уитли ...

Пин от пользователя 백아름 на доске 시도해 볼 프로젝트 | Иллюстрации лисы, Рисунки ...

Blade Runner скачать бесплатно на Русском Последняя версия торрент

Создать мем "альянс half life 2, райан гослинг блейд раннер 2049, игра ...

Создать мем "альянс half life 2, райан гослинг блейд раннер 2049, игра ...

Топографическая карта обозначения на местности фото - PwCalc.ru

Бересклет крылатый 'Блейд Раннер' купить по цене 7.850,00 руб. в Москве ...

Blades banners – Telegraph

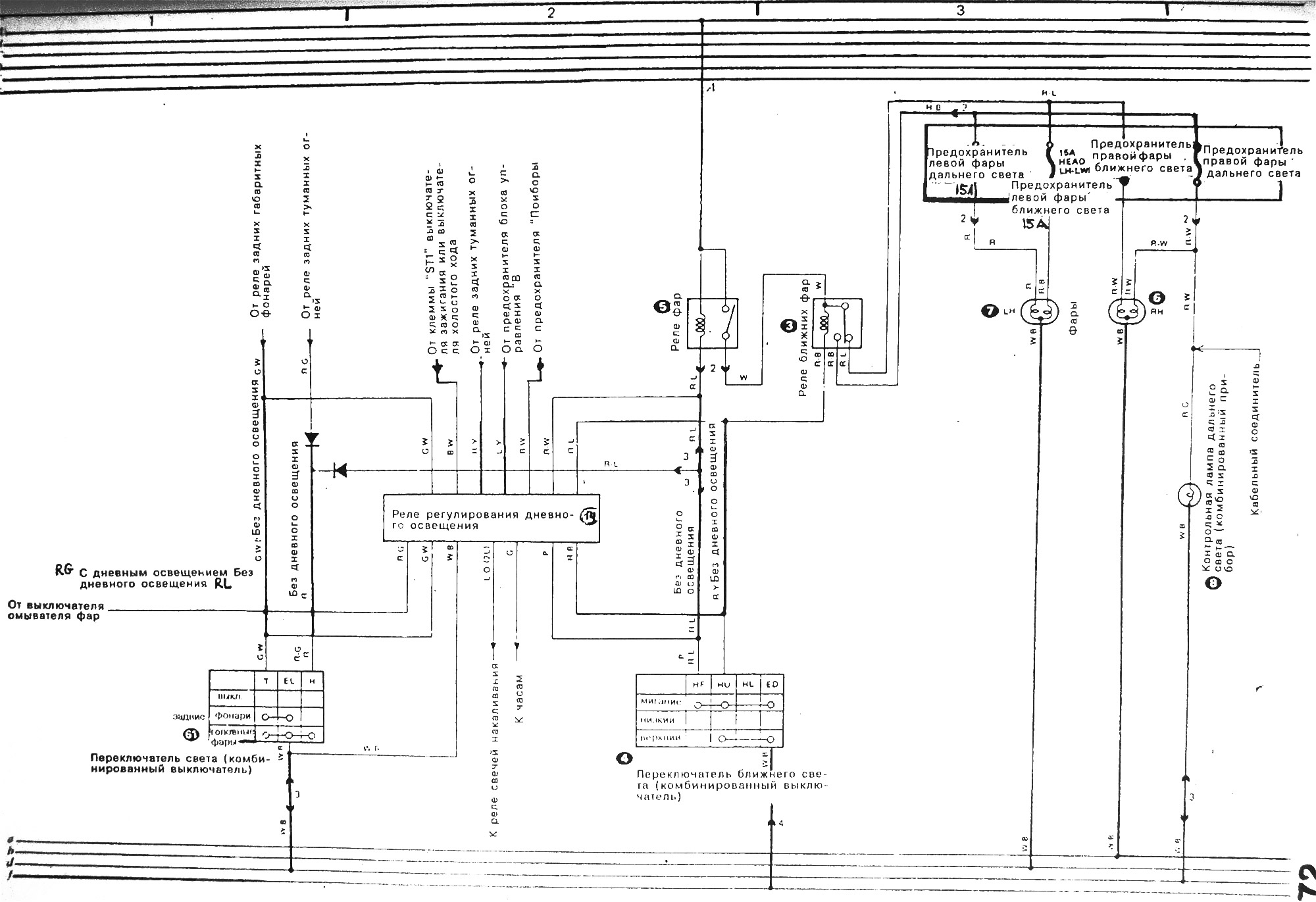
Электрическая схема фар (Тойота Карина Т170, 1988-1992 ...

Картинки на рабочий стол киберпанк (Много фото!) - artshots.ru

Премьера фильма "Блэйд", 20 августа 1998 года | Пикабу

Технологии в «Бегущем по лезвию 2049»: где фантастика, а где реальные ...

  • Вперед Стандартный лист гипсокартона размеры
  • Назад Датчик топлива от нексии в омегу б

Новые страницы

Анкета кандидата на работу образец

Блейд раннер

Чистка кондиционера lg

Ф4103 м1 схема электрическая принципиальная

Гдз по русскому 5 класс упражнение 613

Как менять колодки на калине

Как правильно прогревать автомат зимой

Как приворожить парня за один день по

Карта осадков рязань онлайн в реальном времени на сегодня рязань

Lm3697

Метро спб схема с расчетом будущих станций

Образец заявления 13014 при смене юридического адреса

Оригинальные подарки на день влюбленных

Резистор смд калькулятор

Схема двора и окрестностей с обозначением опасных

Схема очистных

Схема развития человеческой аскариды 7 класс

Сколько стоят персональные тренировки в тренажерном зале

Сочинение егэ русский образец

Спасибо ты настоящий друг картинки

Спортивный инвентарь маты в спортивном зале протираются

Станция внуково схема

Такси туда в туле телефон

Утилизация рекламных конструкций

Задача 3 класса по математике с ответами

Замечание сотруднику в письменном виде образец

Замена цепи пежо

Заполните схему сегментации рынка используя приведенные ниже составляющие схемы возраст стиль

Зарядка зашкаливает ваз 2107

Зеленоград переезд

cdn.zecar.ru