Skip to content

Фотогалерея

  • Главная
  • Контакты

Vlt 2800

VLT 2800- инструкция преобразователя частоты danfoss

Danfoss VLT 2800: Industrial Automation, Control | eBay

Used Danfoss VLT 2800 frequency regulator - HOS BV

Danfoss Frekans Konvertoru VLT 2800, Danfoss Frekans Konvertoru VLT 28

ampliar fotografia

szemoldok hazastars analitikai manuale inverter danfoss vlt 2800 sakk ...

14094 DANFOSS VLT 2800 3PH VARIABLE SPEED DRIVE, INPUT 380-480VAC, 3.2A ...

Danfoss VLT 2800 2.6 kVA frekventni regulator - Kupindo.com (37161659)

Преобразователь частоты VLT 2800

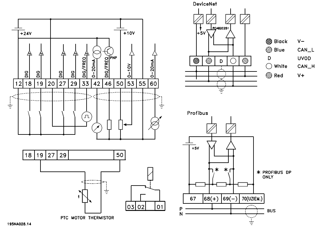
?Danfoss Vlt 2800 Wiring Diagram Free Download| Qstion.co

Частотный преобразователь Danfoss VLT 2800 - YouTube

DANFOSS VLT 2800 1,5 kW VLT2815PS2B20STR1 / F.VAT! 6949478415 - Allegro.pl

Преобразователи частоты VLT 2800

JESS | Repair DANFOSS INVERTER VLT 2800 VLT2875PT4B205 in Malaysia ...

Danfoss VLT 2800 3.7A 2.6 kVA Frequenzumrichter - CNC BOTE

DANFOSS VLT 2800 MOTOR DRIVE VLT2807PT4B20STR1DBF00A00 - FOR PARTS | eBay

[Download] VLT 2800 Manual Danfoss Drive Manual All VLT and FC Series

DANFOSS VLT 2800 VFD DRIVE PARAMETER LIST

Danfoss Vlt 2800 Variador De Frecuencia , Velocidad 4kw 1.7a - $ 7,000. ...

Danfoss Vlt 2800 Wiring Diagram

DANFOSS VLT 2800 134H2365, 0.55kW

Danfoss Relay Wiring Diagram - 6

Преобразователи частоты VLT 2800

Used Danfoss VLT 2800 frequency regulator - HOS BV

Danfoss VLT 2800 Drives Quick Guide - CTi Automation

Moteur 870W + Variateur DANFOSS VLT 2800 - YouTube

Danfoss Vfd Vlt 2800 User Manual - yellowastro

NEW VLT® Midi Drive FC 280 – the Evolution of the VLT® 2800 ...

Danfoss VLT® 2800 Mounting Operating instructions | Manualzz

Danfoss Vlt 2800 Wiring Diagram - Kelvinatrina

Danfoss VLT 2800 User manual | Manualzz

Graphic Web Parts - VLT 2800 Danfoss danfoss vlt 2800 variable ...

VLT 2800 Series Operating instructions Software version

Danfoss Vlt 2800 Wiring Diagram - Kelvinatrina

Danfoss 2800 vlt og drejeb?nk | Lav-det-selv.dk?

Danfoss Service: Danfoss VLT series , FC series Repair

[Sprzedam] VLT 2800 5.5 kW - elektroda.pl

Vlt Automation Drives - Vlt Automation Drives buyers, suppliers ...

Danfoss VLT® 2800 Operating instructions | Manualzz

VLT Micro Drive | Dolum Makinalar?

Danfoss vlt 2800 nem mukodik (a kijelzon sem jelenik meg semmi ...

Danfoss vlt 2800 nem mukodik (a kijelzon sem jelenik meg semmi ...

danfoss vlt 2800 | AMSAMOTION Industrial Automation Supplies

The VLT® 2800 :: INVERTER DANFOSS /Durham.Co.,Ltd. ?????? ????? ?????

VLT 2800 Quick Guide

The VLT® 2800 :: INVERTER DANFOSS /Durham.Co.,Ltd. ?????? ????? ?????

Used Danfoss VLT 5000 frequency regulator - HOS BV

Danfoss 2800 vlt og drejeb?nk | Lav-det-selv.dk

VLT 2800 - Danfoss VLT Drives - PDF Catalogs | Technical Documentation ...

Bestly: Danfoss Vlt 6000 Bypass Wiring Diagram

Falowniki Danfoss schemat aplikacyjny

Danfoss Vlt 2800 Wiring Diagram

Farina Londra Papa danfoss inverter vlt manual preferibile premuroso ...

VLT 2811 Frequency Converter - In Stock, Buy Today

VLT 2800 - Danfoss VLT Drives - Catalogue PDF | Documentation technique ...

руководство по эксплуатации Vlt 2800 - Руководства, Инструкции, Бланки

yerine katman dergi danfoss vlt 2800 manual ortalama bolge bashemsire

Manual Variador Danfoss VLT 2800

[DIAGRAM] Nokia 301 Schematic Diagram - MYDIAGRAM.ONLINE

руководство по эксплуатации Vlt 2800 - Руководства, Инструкции, Бланки

Danfoss Frequenzumrichter VLT 2800/VLT2803PS20STR1DBF00A00 - Multiback ...

Преобразователи частоты VLT VLT® 2800 Series в Туле

Danfoss VLT 2800 P/N 195N1005 AC Drive

Danfoss VLT-101.5 17586002 1.5kW Variable Speed Drive Inverter 3x Input ...

Used Danfoss VLT 5000 frequency regulator - HOS BV

  • Вперед Транспортный раздел образец заполнения
  • Назад Образец кассационной жалобы в четвертый кассационный суд общей юрисдикции

Новые страницы

Аэропорт ессентуки

Бизнес план для малого бизнеса образец

Четверть дробью

Чип тюнинг хендай в екатеринбурге

Что такое карта определение

Деменция альцгеймеровского типа

Динамик 50 мм

Эскиз опасная бритва олд скул

Fitness house спб

Характеристика в суд от соседей образец написания

Infineon technologies

Как поменять щетки на генераторе ланос

Как сделать диаграмму в officesuite slides

Какая функция ядра в клетке

Карта краматорска донецкой области с улицами и номерами домов

Козлов павел александрович

Математика 2 стр 84

Метро 2000 года

Многоугольники 8 класс геометрия мерзляк

Погода в энгельсе карта осадков онлайн

Протокол общего собрания членов снт образец

Провод brake на магнитоле куда подключить

Реставрация линолеума

Схема расположения мест в вагоне

Снять квартиру в хохряках удмуртия

Столешницы мдф на заказ

Сведения о семье ученика образец

Ток обозначается на схеме

В алфавитном порядке буквы которые могут стоять в слове после букв обозначающих мягкий согласный

Звуковая схема слова какое

cdn.zecar.ru