Skip to content

Фотогалерея

  • Главная
  • Контакты

Схема звукового сигнала приора

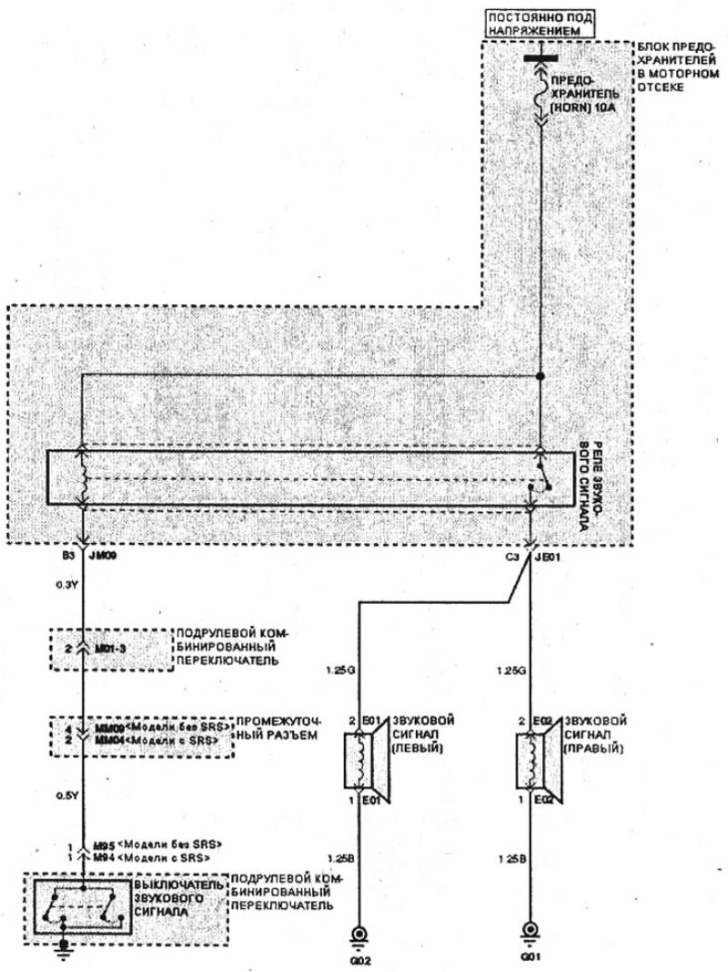
Электрическая схема звукового сигнала (Электрооборудование ...

Приора схема звукового сигнала

Схема сигнала через реле

Схема подключения звукового сигнала

Звуковой сигнал. ВАЗ 2115 (Самара)

Схема подключения звукового реле

Схема подключения сигнала через реле

Ларгус Логан Альмера Дастер не работает звуковой сигнал. Решение. — DRIVE2

Звуковой сигнал Лада Ларгус — где находится, замена, артикул | LARGUS ...

Схема подключения звукового реле

23.3. Звуковой сигнал

Схема включения звукового сигнала заднего хода МАЗ-551605 (2008 год ...

Схема предохранителей и реле Lada Priora (дорестайлинг/рестайлинг ...

Daewoo Lanos Схема Соединения звукового сигнала

Схема подключения сигнала через реле

Схема звукового сигнала (Мазда CX-5 KE 2012-2017: Электрооборудование ...

Схема квитирования звукового сигнала

Схема подключения сигнала через реле

Электросхема звукового сигнала на Toyota Carina 6. Электрические схемы

Как подключить звуковой сигнал к автомобилю без реле

Схема и ремонт звукового сигнала ВАЗ 2107

Схема подключения верхнего звукового сигнала низких частот для HOWO ...

Эл. схема звукового сигнала секрет

Схема подключения звукового сигнала нива шевроле - 88 фото

Снятие и установка звукового сигнала Лада Приора (Lada Priora)

Сигнал через реле ваз

Схема подключения звукового сигнала через реле

Хендай Соната 4 2001-2012, бензин: Электросхема звукового сигнала ...

Схема электрооборудования ГАЗ-3110

Схема Стрелочный индикатор уровня выходного сигнала

Купить Предупредительная сигнальная лампочка esv6203 сплит ручки ...

Сигнал через реле ваз

Электрические схемы звукового сигнала (Электрооборудование ...

Приора схема звукового сигнала

Приора схема звукового сигнала

  • Вперед Луч обозначение
  • Назад На ваз 2107 горит лампа аккумулятора

Новые страницы

20 В десятичных дробях

Аэропорт чумикан

Автобиография школьника 6 класс образец

Что общего и в чем отличие между электронными конфигурациями натрия и калия натрия и магния

Гдз русский язык 5 класс упражнение 558

Хрипит колонка

Как заварить мост камаза

Карта еврейская автономная область на карте россии

Картинка дерево береза для детей на прозрачном фоне

Крепко накрепко через дефис

Логическая схема реле

Математика стр 42 номер 5

Мосты новосибирска через обь по порядку

Мою первую учительницу звали к стыду своему я не помню

Пекин храм неба

Прикольные картинки на аву для пацанов ржачные со смыслом

Работа вакансия штукатур маляр

Расписка о получении денежных средств образец за квартиру аренда

Схема задач второй класс

Схема звукового сигнала приора

Сколько стоит чистка ноутбука

Спортс ру ска

Trenitalia официальный сайт it

Ужины пп на каждый день

В астафьев стрижонок скрип читательский дневник

Венчание как происходит

Восторг картинки гифки

Вут адс на волгу

Ядовитые рыбы моря

Заказать цветы в симферополе с доставкой

cdn.zecar.ru