Skip to content

Фотогалерея

  • Главная
  • Контакты

Схема запуска камаз

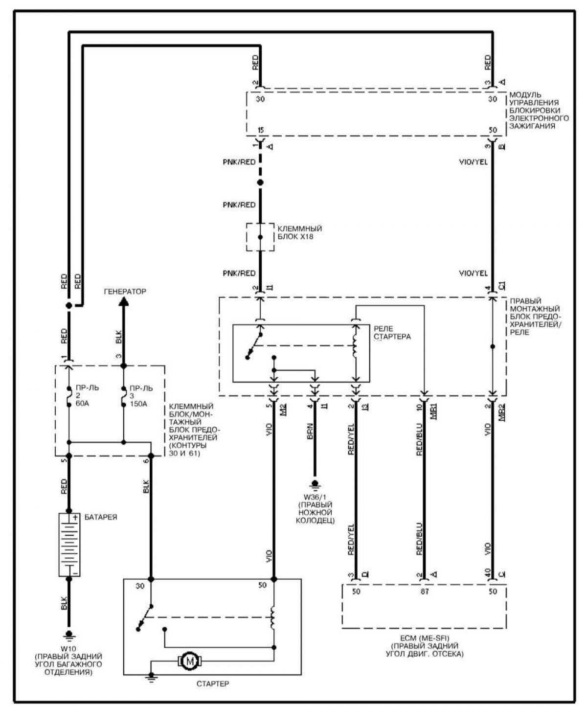
Подключение реле стартера камаз 5511 (2 видео)

Установка розетки внешнего запуска на КамАЗ-6520 - Схема, каталог ...

Установка розетки внешнего запуска на КамАЗ-43114 - Схема, каталог ...

КамАЗ 431185 евро 5: Схема электрическая принципиальная

Установка розетки внешнего запуска на КамАЗ-6522 - Схема, каталог ...

Схема подключения генератора КамАЗ: 5320, 65115, 4310, Евро 2 ...

Скоро!.. — КАМАЗ 11113 Ока, 0,7 л, 2005 года | стайлинг | DRIVE2

ЗАБРАЛИ КАМАЗ ОБРАТНО! РЕМОНТ СВОИМИ СИЛАМИ! - YouTube

6520-3723001 Установка розетки внешнего запуска на КамАЗ-65201 Евро 2-3 ...

Реле Поворотов Камаз Схема Подключения - brodplate

Камаз 4308. Ставлю противотуманки на Камазик#работанакамазе # ...

КАМАЗ с долгим запуском. - YouTube

Розетка внешнего запуска камаз 5350 - 81 фото

Шасси КАМАЗ 65201 — купить, цены — Камавтокомплект

Как завести КамАЗ в мороз, при севшем аккумуляторе, без ключа зажигания ...

Доработали Камаз. Установка ДВС камаз 740.50 на 65117 зерновоз. Через ...

Маркировка масла для двигателя камаз

Схема Электропроводки Камаз 53212 - littlenw

Электронная система управления двигателем (ЭСУД), что это такое

Экран запуска приложения | VK для разработчиков

Программа для камаз диагностики камаз - 90 фото

Розетка внешнего запуска камаз 5350 - 81 фото

Управление рулевое КамАЗ-5320

Корпус заднего подшипника привода ТНВД КАМАЗ Евро (ПАО "КАМАЗ") Арт ...

Розетка внешнего запуска камаз 5350 - 81 фото

Машина для перевозки стекла в Воронеже - аренда манипулятора с пирамидой

Схема запуска дизеля тепловоза 2М62 - презентация онлайн

Система запуска двигателя: устройство и принцип работы, схема, а также ...

Система запуска двигателя (Мицубиси Кольт 5, 1995-2003, бензин ...

Шасси КАМАЗ 65115-3967-48(A5)

Москва, КАМАЗ-6282 № 410377 — Фото — Городской электротранспорт

Камаз экскаватор 53501 неисправность гидросистемы - 97 фото

Розетка внешнего запуска камаз 5350 - 81 фото

Главная передача камаз неисправности - 86 фото

Система запуска (Мерседес-Бенц W220 1998-2005: Электрооборудование ...

  • Вперед Дизайн штор для кухни без балкона
  • Назад Электрическая схема масляного обогревателя

Новые страницы

3 Класс математика страница 74 номер 2

718 Boxster s

Cd4011 datasheet

Что такое всх двигателя

Диджей рисунок карандашом

Где можно отбалансировать карданный вал

Игровой аппарат кавказская пленница

Карта осадков санкт петербург в реальном времени онлайн бесплатно без регистрации и скачивания

Карта ташкента со спутника в реальном времени

Клуб пушкина

Кодак печать фото

Костюм спортивный черный девочка

Листок здоровья в школе образец

Печать визиток текстильщики

Плохо заводится зил бычок

Протокол ооо о продаже доли в ооо образец

Пункт договора о форс мажорных обстоятельствах образец

Схема запуска камаз

Схема зарядного li

Сибирьстройпроект

Скворец схема

Слышать страдательное причастие

Стихотворение про калину

Светодиодная лампа своими руками на 220в схема

Тесламетр это

Учебник по математике 4 класс часть 2 страница 55

Устройство вискомуфты вентилятора

Ваз 2110 на холостых не греет печка

Выдавливает масло из двигателя

Vintage sport

cdn.zecar.ru