Skip to content

Фотогалерея

  • Главная
  • Контакты

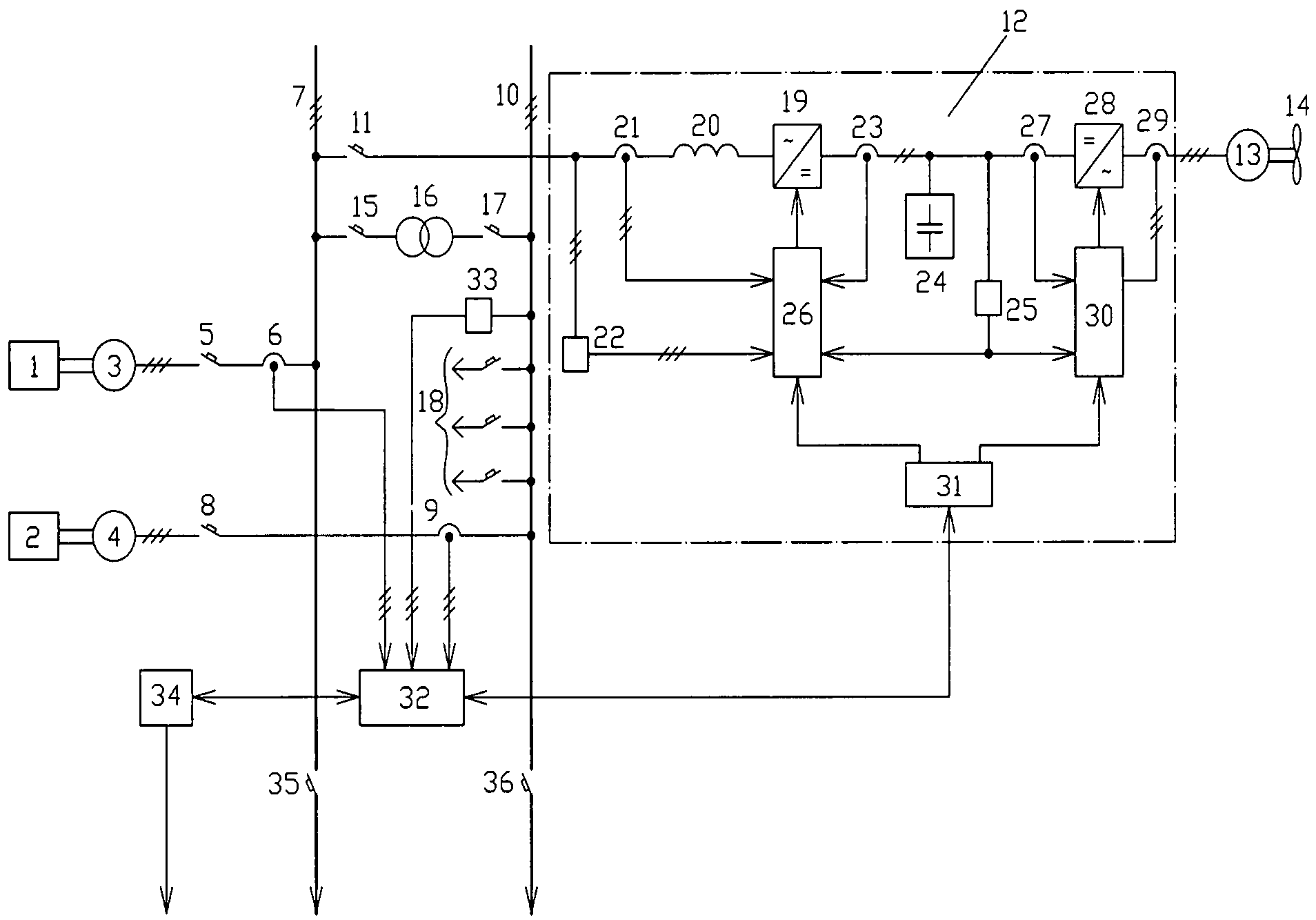
Схема принципиальной установки

Схема принципиальной установки. Принципиальная схема ГЗУ Спутник. Принципиальная схема Спутник v 40. Принципиальная схема спутника б-40. Принципиальная схема расходомера типа Спутник.

Схема принципиальной установки. Технологическая схема абсорбционно-газофракционирующей установки. Принципиальная схема газофракционирующей установки (ГФУ). Технологическая схема установки АГФУ. Принципиальная технологическая схема установки АГФУ.

Схема принципиальной установки. Детандер генераторная установка схема. Детандер-генераторный агрегат схема. ДГА 48 схема автоматики. Детандер-генераторный агрегат ДГА-5000.

Схема принципиальной установки. Рефлектометр импульсный Ри-10м1 схема электрическая принципиальная. Схема выпрямительной установки возбуждения вл80с. Принципиальная схема воздушной линии. Схема принципиальная электрическая вл61м.

Схема принципиальной установки. Схема тяговый модуль электромобиля. Электропитание бортовая сеть е87. Принципиальная схема 760 метро.

Схема принципиальной установки

Схема принципиальной установки. Elp18x1ls схема электрическая-принципиальная. Пав 600 схема электрическая принципиальная. Принципиальная электрическая схема штробореза. Устройство Электротехническое схема электрическая принципиальная.

Схема принципиальной установки. Принципиальная схема электропечи сопротивления. Принципиальная схема управления печью сопротивления. Принципиальная электрическая схема управления ЭПС. Принципиальная электрическая схема печи сопротивления.

Схема принципиальной установки. Электрическая принципиальная схема подключения компрессора. Схема автоматики компрессора 380в. Электрическая схема включения компрессора. Принципиальная электрическая схема компрессорной установки.

Схема принципиальной установки. Электродуговая наплавка схема. Схема наплавки в среде углекислого газа. Схема установки для дуговой наплавки. Наплавка в среде углекислого газа оборудование чертеж.

Схема принципиальной установки

Схема принципиальной установки. Однолинейная схема судовой электроэнергетической системы. Земснаряд схема электрическая подключения. Блочная схема судового электрооборудования. Схема гребной электрической установки.

Схема принципиальной установки. Принципиальная технологическая схема стационарной АГНКС. Технологическая схема газонаполнительной станции. Автомобильная газонаполнительная компрессорная станция схема. Технологическая схема газовой заправки на метане.

Схема принципиальной установки. Схема электрическая принципиальная управления насосом. Принципиальная схема автоматизации насосной станции. Схема принципиальная электрическая автоматики. Электрическая принципиальная схема управления насосной установки.

Схема принципиальной установки. Принципиальная электрическая схема автоматизации компрессора. Принципиальная электрическая схема компрессорной установки. Схема электрооборудования компрессорной установки. Схема автоматического управления электроприводом компрессора.

Схема принципиальной установки. Функциональная схема автоматизации вытяжной вентиляции. Электрическая схема приточно-вытяжной вентиляционной установки. Принципиальная электрическая схема вентиляционной установки. Принципиальная схема вытяжной вентиляционной установки.

Схема принципиальной установки. Схема электрическая принципиальная приточной вентиляции. Схема управления электроприводом вентиляционной установки. Электрическая принципиальная схема управления вентилятором. Принципиальная электрическая схема вентиляционной установки.

Схема принципиальной установки

Схема принципиальной установки

Схема принципиальной установки. Прямц ППУСК асмнхроннго двигателя.

Схема принципиальной установки

Схема принципиальной установки

Схема принципиальной установки. Электрическая схема управления водоподъёмной установки. Схема принципиальная автоматической водоподъемной установки. Схема управления электроприводом насосной установки. Принципиальная схема электропривода насосной установки.

Схема принципиальной установки. Схема электрооборудования компрессорной установки. Электрическая схема включения компрессора. Принципиальная электрическая схема винтового компрессора. Электрическая принципиальная схема поршневого компрессора.

Схема принципиальной установки. Апр 403 электрическая схема. Электрическая схема монтажа сварочной электроустановки. Аппарат плазменной резки апр-404 схема принципиальная. Плазморез схема электрическая принципиальная.

Схема принципиальной установки. Компенсация реактивной мощности схема. Схема конденсаторной установки компенсации реактивной мощности. Конденсаторные установки 0.4кв схема. Схема подключения конденсаторной установки 0.4 кв.

Схема принципиальной установки. Принципиальная электрическая схема компрессорной установки. Кинематическая схема компрессорной установки. Компрессор сжатого воздуха технологическая схема. Принципиальная электрическая схема компрессора.

Схема принципиальной установки. Принципиальная электрическая схема сушильной камеры. Распылительная сушка принципиальная схема. Принципиальная схема зерносушилки. Сушилка распылительная нема-500.

Схема принципиальной установки. Принципиальная схема кондиционирования МАБ 2. Принципиальная схема холодильной установки ВР-1м. Схема установки кондиционирования воздуха МАБ-II. Принципиальная схема установки охлаждения маб2.

Схема принципиальной установки. Принципиальная схема фреоновой холодильной машины. Парокомпрессионные холодильные машины схема. Принципиальная схема каскадного холодильного цикла. Принципиальная схема парокомпрессионной холодильной машины.

Схема принципиальной установки. Принципиальная электрическая схема электролаборатории. Скат-70 аппарат высоковольтный испытательный схема. Принципиальная электрическая схема электролаборатории стационарной. Принципиальная электрическая схема электролаборатории передвижной.

Схема принципиальной установки. Технологическая схема отбензинивающей колонны. Отбензинивающая колонна схема. Технологическая схема установки АТ-1. Принципиальная схема вакуумного блока установки авт.

Схема принципиальной установки

Схема принципиальной установки

Схема принципиальной установки. Принципиальная электрическая схема вентиляции. Принципиальная электрическая схема вентиляционной установки. Схема электрическая принципиальная системы вентиляции. Схема управления электроприводом вентиляционной установки.

Схема принципиальной установки

Схема принципиальной установки. Ящик ЯУО схема. Схема ящика уличного освещения ЯУО 9602. Схема щита управления уличным освещением. ЯУО 9602 схема.

Схема принципиальной установки

Схема принципиальной установки. Принципиальная схема абсорбционной холодильной машины. Принципиальная схема холодильной машины с дросселем. Схема электрическая принципиальная абсорбционного холодильника. Схема водоаммиачной абсорбционной холодильной машины.

Схема принципиальной установки. Принципиальная электрическая схема установки. Электрическая схема холодильной установки. Электрическая схема холодильного агрегата. Принципиальная электрическая схема мху 8с.

Схема принципиальной установки

Схема принципиальной установки. Принципиальная электрическая схема холодильной установки. Принципиальная схема холодильной установки. Схема компрессорного холодильного агрегата. Принципиальная гидравлическая схема холодильной установки.

Схема принципиальной установки. Принципиальная электрическая схема компрессорной установки. Схема электрооборудования компрессорной установки. Электрическая принципиальная схема поршневого компрессора. Электрическая схема электрооборудования компрессорных установок.

Схема принципиальной установки. Принципиальная электрическая схема токарного станка. Принципиальная электрическая схема токарно винторезного станка. Токарный станок 1м63н схема электрическая монтажная. Принципиальная электрическая схема токарного станка 1м983.

Схема принципиальной установки. Функциональная схема автоматизации бумагоделательной машины. Функциональная схема автоматизации (с3). Функциональная схема автоматизации дозирования рыбы. Функциональная схема сушильной части БДМ.

Схема принципиальной установки

Схема принципиальной установки. Итп 4-х Трубная система принципиальная схема. Принципиальная схема теплонасосной установки. Расширительный бак на принципиальной схеме итп. Принципиальная схема итп карат 307.

Схема принципиальной установки

Схема принципиальной установки. Принципиальная технологическая схема. Принципиальная схема технологического процесса. PFD схема технологического процесса это. Чертежи технологическая схема НПЗ.

Схема принципиальной установки. Принципиальная электрическая схема электрокалориферной установки. Принципиальная электрическая схема гальванических установок. Схема электрическая принципиальная устройства смазки. Компас чертеж преобразователя частоты.

Схема принципиальной установки. Схема высоковольтной установки для испытания кабеля. Схема испытательной установки высоковольтной кабельной линии. Принципиальная электрическая схема электролаборатории. Принципиальная схема передвижной электролаборатории.

Схема принципиальной установки. Схема электрическая принципиальная пример. Схема электрическая принципиальная подключения устройства. Кабель на схеме электрической принципиальной. Устройство Электротехническое схема электрическая принципиальная.

Схема принципиальной установки

Схема принципиальной установки. Схема автоматического управления насосной станцией. Принципиальная схема подключения насоса. Электрическая схема подключения двигателя насосной станции. Принципиальная электрическая схема водонапорной башни.

Схема принципиальной установки. Схема комбинированная принципиальная. Принципиальная схема комбинированной. Комбинированные схемы чертежи. Схема комбинированная функциональная.

Схема принципиальной установки

Схема принципиальной установки. Схема электропривода вентиляционной установки. Принципиальная электрическая схема вентиляционной установки. Схема управления электроприводом вентилятора. Электрическая принципиальная схема управления вытяжной вентиляцией.

Схема принципиальной установки. Принципиальная схема установки подготовки нефти. Принципиальная технологическая схема ЦППН.

Схема принципиальной установки. Технологическая схема деасфальтизации гудрона пропаном. Технологическая схема установки деасфальтизации гудрона пропаном. Принципиальная схема установки деасфальтизации гудрона пропаном. Схема установки деасфальтизации гудрона пропаном.

Схема принципиальной установки. Электрокалорифер СФОЦ 25 схема. Принципиальная схема управления электрокалорифером. Электрокалорифер СФОЦ электрическая схема. Схема управления электрокалорифера СФОЦ-60.

Схема принципиальной установки

Схема принципиальной установки

Схема принципиальной установки

Схема принципиальной установки

Схема принципиальной установки. Технологическая схема установки АТ-1. Принципиальная технологическая схема ЭЛОУ-авт. Технологическая схема установки атмосферной перегонки нефти. Технологическая схема атмосферно-вакуумной трубчатой установки.

Схема принципиальной установки. Технологическая схема селективной очистки масел. Технологическая схема установки очистки масел фенолом. Технологическая схема селективной очистки масел n- метилпирролидоном. Технологическая схема установки селективной очистки масел фенолом.

Схема принципиальной установки

Схема принципиальной установки

Схема принципиальной установки. Электрическая схема нагревателя трансформаторного масла.. Принципиальная электрическая схема зерносушилки. Шкаф управления печью полимеризации схема. Электропечь сопротивления схема электрическая принципиальная.

Схема принципиальной установки. Схема двухкаскадной холодильной машины. Схема автоматизации двухступенчатой холодильной установки. Каскадная холодильная установка схема и принцип работы. Принципиальная схема аммиачной холодильной установки.

Схема принципиальной установки

Схема принципиальной установки. Электрическая схема управления электрооборудования. Принципиальная электрическая схема электрогазонокосилки. Схема управления насосной станцией. Схема электрическая принципиальная управляющего автомата.

Схема принципиальной установки

Схема принципиальной установки

Схема принципиальной установки. Принципиальная схема судовой холодильной установки. Схема фреоновой холодильной установки для провизионных камер. Принципиальная схема холодильного агрегата. Схема автоматизации холодильной установки.

Схема принципиальной установки. Принципиальная схема ау электроприводом вентиляционной установки. Схема управления электроприводом вентиляционной установки. Принципиальная схема вытяжной вентиляционной установки. Вентилятор вытяжной схема электрическая принципиальная.

Схема принципиальной установки. Технологическая схема установки АГФУ. ГФУ принципиальная технологическая схема. Принципиальная технологическая схема установки АГФУ. Технологическая схема абсорбционно-газофракционирующей установки.

Схема принципиальной установки. Elp18x1ls схема электрическая-принципиальная. РУСМ 5111 схема. Бу3609 схема электрическая принципиальная. Схемы щитов РУСМ.

Схема принципиальной установки

Схема принципиальной установки

Схема принципиальной установки. Принципиальная электрическая схема доильной установки. Электрическая схема доильной установки уда 8а. Схема электрическая принципиальная доильного аппарата. Холодильная установка АВ-30 схема.

Схема принципиальной установки

Схема принципиальной установки. Схема управления электроприводом вентилятора. Принципиальная электрическая схема вентиляционной установки. Принципиальная схема вытяжной вентиляционной установки. Схема управления вентиляционной установкой.

Схема принципиальной установки. Схема компрессорной установки для сжатого воздуха.

Схема принципиальной установки

Схема принципиальной установки. Принципиальная схема хладоновой холодильной машины. Схема судовой холодильной установки. Принципиальная схема холодильной установки. Принципиальная схема судовой холодильной установки.

Схема принципиальной установки. Схема установки питательного насоса. Турбопитательный насос ВВЭР-1000. Принципиальная схема питательного насоса. Турбопривод питательного насоса принципиальная схема.

  • Вперед Форсаж 7
  • Назад Сузуки мурманск

Новые страницы

Бугатти шерон технические характеристики

Через сколько приходят месячные после овуляции

Добрый день юмор

Дом музей есенин

Домашнее задание по математике 3 класса часть 2

Электросхема пежо 307

Если есть днем и заниматься спортом

Фитнес тверская колпино

Форд мустанг купить новый

Как писать объяснительную в школу от родителей образец

Карта ростовской области и краснодарского края с населенными пунктами

Lg25 lg4 решение

Мастер спорта по биатлону

Мхи схема

Обратный клапан ду 100

Олимпийский спорт в россии

Полоцк беларусь достопримечательности

Поздравление спортсменке

Презентация по истории 8 класс народы россии национальная и религиозная политика екатерины 2

Проект модная европа 16 17 века как одевались и как выглядели люди разных социальных групп

Рассмотрение дела в суде первой инстанции

Размер динамиков калина

Рисуем голову лошади карандашом поэтапно для начинающих

Шарф крючком для начинающих женский схема вязания крючком

Тройка многозначное

Установка вытяжки крона 600

Ваз 2110 руль нового образца

Волга не заводится 402 двигатель

Замена сальника кулисы шевроле лачетти

Заполнение ф10 воинский учет образец заполнения

cdn.zecar.ru