Skip to content

Фотогалерея

  • Главная
  • Контакты

Схема подключения дпт

Схема подключения постоянного двигателя

Постоянная схема подключения

Схема подключения мотор крайслер

Схема подключения ктп - 88 фото

Схема подключения двигателя постоянного тока

Двигатели коллекторные постоянного тока – строение и принцип действия ...

Схема подключения двигателя постоянного тока

Схема подключения двигателя постоянного тока

Схема подключения блока розеток - 91 фото

Как подключить магнитный пускатель. Схема подключения. - YouTube

Какая лампочка ярче? Простейший вопрос | СамЭлектрик.ру | Дзен

Схема подключения двигателя постоянного тока

Схемы подключения электродвигателей в однофазную сеть - Вектор 82

Схема подключения генератора к сети своими руками: через реверсивный ...

Схема подключения мотор крайслер

Схемы подключения

Схема подключения блоков компьютера

Установка фильтра обратного осмоса - Fleet Smart

Схема подключения независимого жидкостного подогревателя (НЖП) МАЗ ...

Stm32f103 схема подключения - 98 фото

Почему двигатель вращается то в одну то в другую сторону

Электрическая схема реверса однофазного двигателя - БМВ Мастер - Автожурнал

Схемы подключения электродвигателей в однофазную сеть - Вектор 82

3.3.1. Электрическая схема подключения токовых датчиков

Схема подключения стартера камаз 4308 - 90 фото

Схемы подключения

Схемы подключения

Шпаргалка: Трансформаторы и асинхронные двигатели – Telegraph

Сечение кабеля питания и подбор блока питания для расходомеров «ЭМИС»

Обозначение пускателя на электрической схеме

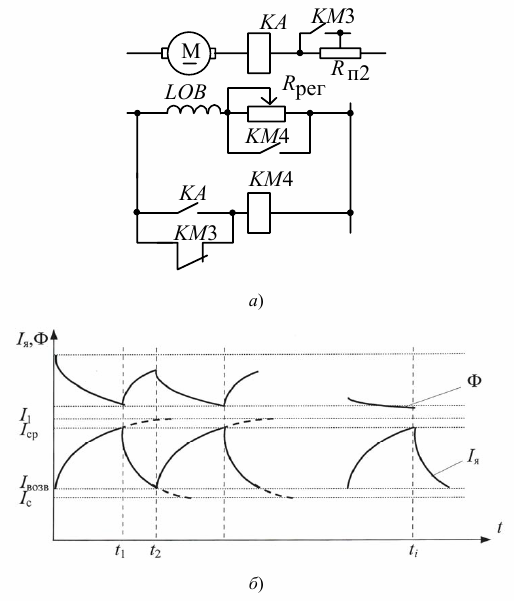
Принципы автоматического управления пуском и торможением электродвигателей

Подключение реверса трехфазного двигателя: основные принципы и схемы

Схема управления приводом с ручным пуском и автоматической остановкой ...

Реверс Схема Фото – Telegraph

Схема подключения ктп - 88 фото

  • Вперед Карта харьковской области подробная с городами и поселками на русском
  • Назад Алгебра 7 класс 23

Новые страницы

638 Атанасян

Чем смазать развальные болты чтобы не прикипали

Гейм спорт за 1 рубль

История возникновения лыжного спорта

Изготовление ключей форум

Как нарисовать ночь карандашами

Карта районов симферополя с границами

Люки полимерные для канализации

Мир фитнеса минск

Набережные челны бетьки карта

Надо собираться вода льется листья осыпаются

Номер 247 по алгебре 7 класс

Олег моисеев ламинат

Озера новосибирска

Потеет фара приора

Пожелания доброй ночи любимому мужчине в картинках

Право и мораль схема

Преимущества гелевых аккумуляторов

Приора снятие печки

Прогностическая карта цфо

Пустышка пикник на обочине картинки

Размерная таблица обуви женской

Шрек и осел картинки

Стиральная машина электролюкс схема электрическая

Сундук своими руками из дерева чертежи и схемы сборки фото

Типы тормозных дисков

Токарная обработка металла в москве

Тосол выгоняет в расширительный бачок

Выездной шиномонтаж в ломоносове

Восточные сладости названия с картинками с орехами

cdn.zecar.ru