Skip to content

Фотогалерея

  • Главная
  • Контакты

Расход топлива хонда хрв

Хонда CR-Z реальный расход топлива на 100 км. На механике и вариаторе ...

Хонда Цивик Ферио реальный расход топлива на 100 км. На механике и ...

Хонда Фит Шаттл реальный расход топлива на 100 км. На автомате и ...

Хонда Кросстур реальный расход топлива на 100 км. На автомате, бензин

Расход топлива Хонда Бит: 0.7 на 100 км пути | Расход.ру - Справочник ...

Хонда Лого реальный расход топлива на 100 км. На автомате и вариаторе ...

Расход топлива Хонда ЦР-В: 1.5, 2.0, 2.2, 2.4 на 100 км пути |Расход.ру ...

Скутер Хонда дио расход топлива - Мотоциклы

Хонда Легенд реальный расход топлива на 100 км. Поколения 2, 3, 4 на ...

Хонда Рафага реальный расход топлива на 100 км. На механике и автомате ...

Расход топлива хонда срв 2.2 дизель - YouTube

Расход топлива мотопомпы Хонда

Расход топлива Хонда Кроссроад: 1.8, 2.0 на 100 км пути | Расход.ру ...

Расход топлива Хонда ЦР-З: 1.5 на 100 км пути | Расход.ру - Справочник ...

Расход топлива Нивы - сравнение по городу и трассе - Эксперт по топливу

Хонда Фит Гибрид: характеристики, дизайн и особенности

Расход топлива Хонда Одиссей: 2.0, 2.2, 2.3, 2.4, 3.0, 3.5 на 100 км ...

Хонда Шаттл гибрид: характеристики, расход топлива, обзор

А как на пустой машине??? Расход топлива Хонда Фрид гибрид, часть 2 ...

Как снизить расход топлива на ваз - YouTube

Учёт расхода топлива

Honda HR-V - расход топлива Хонда ХРВ, клиренс, габариты, комплектация ...

Honda HR-V - расход топлива Хонда ХРВ, клиренс, габариты, комплектация ...

Части за Хонда ХРВ в Резервни Части в гр. Дупница - ID35009603 — Bazar.bg

Части за Хонда ХРВ в Резервни Части в гр. Дупница - ID35009603 — Bazar.bg

Термостат на Хонда ХРВ GH ⚙️ - Покупка запчастей и сравнение цен на ...

Honda HRV/Хонда ХРВ 1.6 4х4 на части гр. Русе в.з. Русофили • OLX.bg

Продавам на части Хонда ХРВ / Honda HR-V 1600 куб - 105 кс 2003 г в ...

Лед крушка за заден и плафон в багажник Хонда Акорд Сивик ЦРВ Джаз ХРВ ...

Хонда хрв Honda HR-V на части Honda HR-V 10 к.с. Джип Бензин 1999 год ...

НА ЧАСТИ!! Хонда хрв бензин, Honda hrv гр. София Горубляне • OLX.bg

Части за Хонда ХРВ в Резервни Части в гр. Дупница - ID35009603 — Bazar.bg

Хонда ХРВ на части в Автомобили и джипове в гр. Велико Търново ...

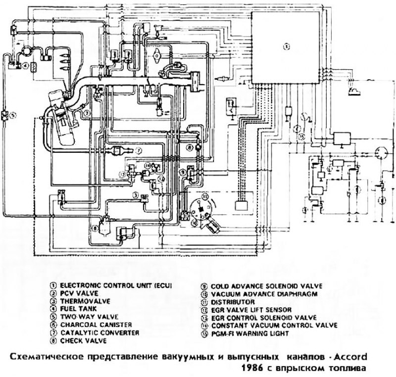
Схематическое представление вакуумных и выпускных каналов Accord 1986 с ...

Хонда Аккорд 3, 1985-1989, бензин: Вакуумные каналы Accord 1986 с ...

  • Вперед Иж юпитер спорт
  • Назад U sport

Новые страницы

Акт передачи оборудования в ремонт образец word

Акт приема передачи оборудования в аренду образец простой

Англ яз 5 класс рабочая тетрадь стр 61

Буква к картинки для детей

Что нельзя делать при ношении холтера

Гибкая подводка для стиральной машины

Головня и спорынья поражают

График отпусков на 2020 год надо составлять по новым правилам образец

Как различить глаголы настоящего и будущего времени как они изменяются 4

Колледж фитнеса и бодибилдинга вейдера

Кран прицепа схема подключения

Мотивы квадратные крючком со схемами для кофточек

Мозоли на стопах как лечить

Отдых на озере кандрыкуль

Отрицательный развал ваз 2106

Паронит бензостойкий

Претензия поставщику по некачественному товару образец

Презентация моя семья 5 класс образец

Рак шейки матки ин ситу

С днем рождения кеша картинки прикольные

Санатории для военнослужащих

Санаторий виктория в кисловодске

Спортивный стиль характеристика

Спотлайт 7 класс стр 78

Стихотворения про калину

Труба pn

Упр 544 русский язык 6 класс ладыженская

Vplab ultra men s sport multivitamin formula

Ву2

Взрыв ядерной бомбы рисунок

cdn.zecar.ru