Skip to content

Фотогалерея

  • Главная
  • Контакты

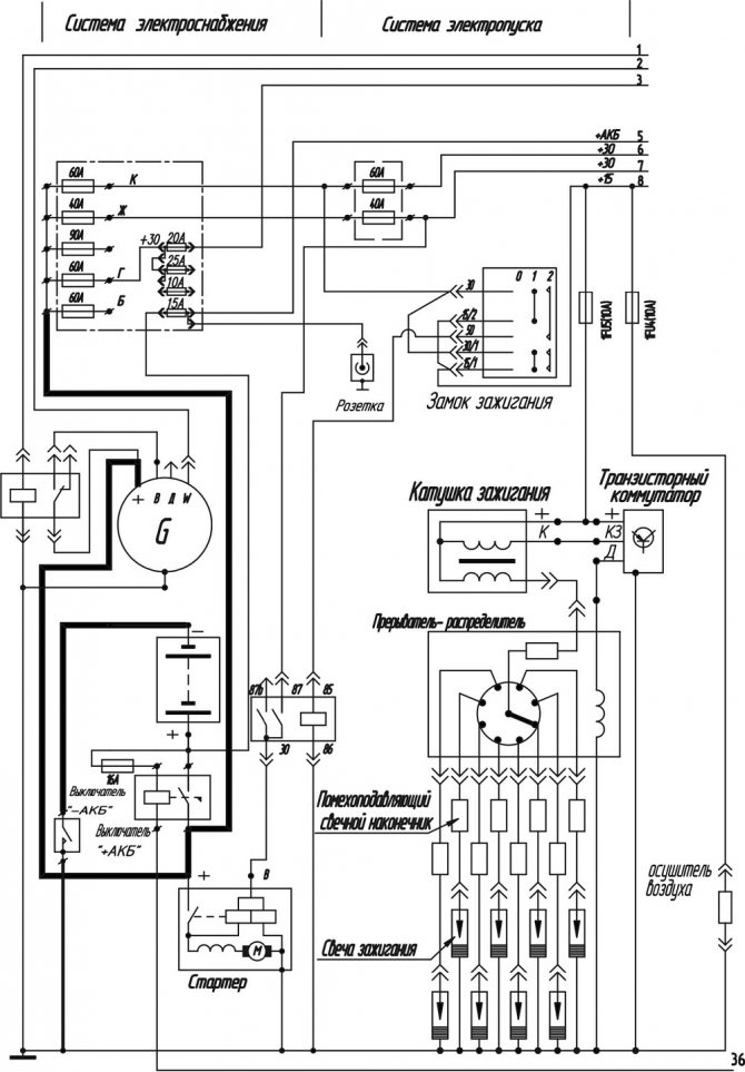
Паз 3205 схема электрооборудования

Паз 3205 схема электрооборудования

Паз схема подключения

ПАЗ-3205 – технические характеристики, устройство и модели : ЯрКамп

Паз схема подключения

Паз схема подключения

Схема управления дверями

Автопарк - ПАЗ 3205 - 29 мест + водитель

Схема электрооборудования ПАЗ 3205 — Автоэлектрик

Паз схема подключения

Паз схема подключения

Паз схема подключения

Схема подключения генератора паз

ПАЗ ПАЗ-3205 Подвеска задняя-82

Паз схема подключения

Паз 3205 схема электрооборудования

ПАЗ ПАЗ-3205 Блок и головка цилиндров-37

Схема подключения генератора паз

ПАЗ-3205 ВЗТ 0-11 — Каропка.ру — стендовые модели, военная миниатюра

Схема подключения реле поворотов паз 3205

Схема паз 3205 электрическая – Электрические схемы Автобуса ПАЗ 3205 / ...

ПАЗ 672М Схема электрооборудования

Двс паз. ПАЗ-3205: технические характеристики и отзывы. Двигатель ПАЗ-3205

ПАЗ ПАЗ-3205 Карбюратор-50

Схема подключения генератора паз

Паз 3205 схема переключения передач: Автобус паз коробка передач схема ...

Схема паз 3205 электрическая – Электрические схемы Автобуса ПАЗ 3205 / ...

Паз 3204 технические характеристики расход топлива © техническое ...

Паз 3205 схема переключения передач: Автобус паз коробка передач схема ...

Паз 3205 схема электрооборудования

Особенности электрооборудования и предохранители автобуса ПАЗ-32053

ПАЗ ПАЗ-3205 Ролик натяжной-60

Паз схема подключения

Паз 3205 схема переключения передач: Автобус паз коробка передач схема ...

ПАЗ ПАЗ-3205 Привод управления карбюратором-53

Паз 3205 схема переключения передач: Автобус паз коробка передач схема ...

  • Вперед Ангина лечение у детей
  • Назад Схема электрического пуска двигателя

Новые страницы

2981

3Д карта байкала без воды

Автопокраска иваново

Автория прокопьевск автосервис

Бензин замерз

Берут ли в армию с хроническим пиелонефритом

Dj москва

Где снимали отель элеон в москве адрес карта

Гдз по географии мой тренажер 9 класс

Горы солнце и цветы

Горит предохранитель бензонасоса газель

Хендай в благовещенске

Храм иконы божией матери взыскание погибших

Киа сид перевод

Маршрут 77 пенза схема движения маршрутка

Могила гоголя на новодевичьем кладбище как найти схема

Панель на ниву 2121 старого образца

Прием металла на дому

Расторжение договора подряда по соглашению сторон образец

Ремонт мобильных телефонов samsung

Ремонт принтера hp 2130

Ресивер гранта спорт

Сделать схему по фото

Схема барометра анероида

Шимпанзе род существительного род

Сильная воля аргументы из литературы

Соединители шлангов

Sports ru таблица

Трубы остендорф для внутренней канализации

Тверь достопримечательности фото с описанием

cdn.zecar.ru