Skip to content

Фотогалерея

  • Главная
  • Контакты

Описание схемы управления

Описание схемы управления. Функциональная схема Psk. Функциональная схема механизма ДПР-2. Базовая функциональная схема микропроцессорной системы. Принципиальная схема датчика скорости.

Описание схемы управления. Привод ВГТ-110 электрическая схема. Схема привода выключателя ВГТ-110. Выключатель ВВТЭ-М-10 схема привода. Схема управления выключателем 110кв.

Описание схемы управления. Электрическая схема электропривода ленточного конвейера. Принципиальная электрическая схема ленточного транспортера. Схема управления ленточным конвейером электрическая. Принципиальная схема ленточного конвейера.

Описание схемы управления. Схема пуска электродвигателя 6 кв. Схема подключения двигателя 6кв. Электрическая схема синхронного двигателя. Схема автоматизированного пуска синхронного двигателя.

Описание схемы управления. Электрическая схема управления Эл двигателя. Принципиальная схема питания электродвигателя. Типовая схема подключения электродвигателей. Принципиальная схема управления двигателем обозначения.

Описание схемы управления. Тиристорная схема управления асинхронным двигателем. Принципиальная схема управления приводом асинхронного двигателя. Схема электропривода мостового крана. Схема частотного преобразователя на мостовых кранах.

Описание схемы управления

Описание схемы управления. Схема управления пуском двигателя постоянного тока. Схема пуска двигателя постоянного тока с обозначениями. Схема управления ДПТ нв. Реверсивная схема пуска двигателя постоянного тока.

Описание схемы управления

Описание схемы управления. Электрическая схема управления задвижкой насосного агрегата. Принципиальная электрическая схема электропривода задвижки. Задвижка с электроприводом на схеме автоматизации. Электрическая схема управления задвижкой с электроприводом.

Описание схемы управления. Принципиальная электрическая схема электроустановки. Принципиальная схема системы электрооборудования. Принципиальная схема системы автоматики. Принципиальная электрическая схема системы управления.

Описание схемы управления. Принципиальная схема шкафа управления электродвигателем 55квт. Принципиальная электрическая схема вентилятора. Принципиальная электрическая схема электродвигателя насоса. Принципиальная электрическая схема управления центробежным насосом.

Описание схемы управления. Блок управления на схеме автоматизации. Структурная схема системы автоматического управления освещением. Структурная схема уличного освещения. Управление освещением пускателями схема автоматизации.

Описание схемы управления. Принципиальная схема системы управления. Принципиальная схема телефонного аппарата Тан. Изобразите схему управления с обратной связью. Принципиальная схема медицинского прибора.

Описание схемы управления. Динамическое торможение двигателя с фазным ротором схема. Схема пуска асинхронного двигателя с динамическим торможением. Схема пуска асинхронного двигателя с фазным ротором в функции тока. Схема пуска реверсивного асинхронного двигателя с фазным ротором.

Описание схемы управления

Описание схемы управления. Структурная схема системы управления манипулятором. Структурная схема стерилизатора. Структурная схема камеры технического зрения. Машинное зрение структурная схема.

Описание схемы управления. Релейно-контакторное управление электродвигателями схема ДПТ. Схема релейно-контакторное управление электроприводом. Схема щитка управления электродвигателями. Релейная схема управления двигателем постоянного тока.

Описание схемы управления. Схема процессов управления проектами. Принципиальная схема процесса управления проектом. Принципиальная схема управления проектом в строительстве. Процессы проектного управления схема.

Описание схемы управления. Электрическая схема управления водоподъёмной установки. Принципиальная электрическая схема насосной установки. Схема управления электроприводом насосной установки. Принципиальная электрическая схема подключения электропривода.

Описание схемы управления. Принципиальная электрическая схема приточно-вытяжной вентиляции. Электрическая схема приточной вентиляции с нагревом. Вентилятор приточный схема электрическая принципиальная. Схема электрическая принципиальная приточной вентиляции.

Описание схемы управления. Электрическая принципиальная схема асинхронного электропривода. ЗМ-60 электропривод схема. Схема электропривода асинхронного двигателя. Структурная схема электропривода ПЧ - ад.

Описание схемы управления. Принципиальная электрическая схема дуговой печи. Печь полимеризации схема управления. Схема управления печью сопротивления. Принципиальная схема управления печью сопротивления.

Описание схемы управления. Структурная схема тягового преобразователя. Блоки управления мощностью. Схема управления парком. Структурная схема управления почта России.

Описание схемы управления. Функциональная схема автоматизации (с3). Функциональная схема автоматизации дозирования рыбы. ФСА функциональная схема автоматизации. Функциональные схемы автоматизации автоклава.

Описание схемы управления. Схема управления двигателем компрессора эр9п. Релейная схема управления двигателем. Схема электрической цепи с электродвигателем. Схема релейной защиты компрессора.

Описание схемы управления

Описание схемы управления. Sam 712 контроллер. Многоступенчатая схема управления. Механический регулятор на схеме. Схема управления механикой сцены.

Описание схемы управления. Шк5735 схема лифта. Схема управления электроприводом электрическим лифтом. Схема лифта 0471.10.4.10.01 э3. Схема кабина приказ кнопка лифт.

Описание схемы управления. Принципиальная электрическая схема управления мостового крана. Электрическая схема электропривода с асинхронным двигателем подъема. Схема электрических соединений тележки мостового крана. Электрическая принципиальная схема асинхронного электропривода.

Описание схемы управления. Схема управления асинхронным двигателем с магнитным пускателем. Схема реверсивного магнитного пускателя. Привились но-монтажная схема управления асинхронным двигателем. Схема подключения асинхронного двигателя через магнитный пускатель.

Описание схемы управления. Схема управление тяговым магнитом постоянного тока на 25 кг. Схемы блока управления бесконтактным электродвигателем. Бесконтактное управление схема. Однопроводная схема управления.

Описание схемы управления. Реверсивная схема включения асинхронного электродвигателя. Схема включения асинхронного двигателя с реверсом. Реверсивная схема подключения асинхронного электродвигателя. Схемы пуска и реверса асинхронного электродвигателя.

Описание схемы управления. Схема частотного пуска асинхронного двигателя. Схема плавного пуска трехфазного асинхронного двигателя. Мягкий пуск трехфазного электродвигателя схема. Схема пуска электродвигателя описание работы схемы.

Описание схемы управления

Описание схемы управления. Схема пуска асинхронного двигателя с помощью реле времени. Схемы пуска электродвигателей переменного тока. Схема пуска электродвигателя 6 кв. Принципиальная схема включения асинхронного двигателя.

Описание схемы управления. Электрическая схема управления вентилятором. Принципиальная электрическая схема вентилятора. Электрическая принципиальная схема управления вентилятором. Принципиальная схема подключения вентилятора.

Описание схемы управления. Реверсивный магнитный пускатель 220в схема. Схема электрическая монтажная пуска асинхронного двигателя. Принципиальная схема управления приводом асинхронного двигателя. Схема управления асинхронным двигателем с короткозамкнутым ротором.

Описание схемы управления. Принципиальная электрическая схема электропривода компрессора. Принципиальная электрическая схема управления компрессором. Принципиальная схема управления электроприводом компрессора. Электрическая схема электропривода насоса до 1кв.

Описание схемы управления. Принципиальная схема высоковольтного синхронного электропривода. Схема электрическая короткозамкнутого асинхронного двигателя. Схема управления асинхронным двигателем с короткозамкнутым ротором. Электродвигатель короткозамкнутый схема подключения.

Описание схемы управления. Принципиальная электрическая схема ленточного транспортера. Принципиальная электрическая схема управления конвейера. Принципиальная электрическая схема пластинчатого конвейера. Принципиальная электрическая схема управления электродвигателем.

Описание схемы управления. Схема управления к 355. Tc1411ne схема управления. Схема управления с активной матрицей. УИМ-0321 схема управления.

Описание схемы управления. Принципиальная схема щита управления зерносушилкой. Принципиальная схема управления УСН-8. Принципиальная схема управления норией. Принципиальная электрическая схема кран балки.

Описание схемы управления. Структурная схема одноконтурной системы автоматического управления. Обобщенная функциональная схема САУ. Система автоматического регулирования САУ. Обобщенная структурная схема САУ.

Описание схемы управления. Принципиальная электрическая схема насоса. Принципиальная электрическая схема электродвигателя насоса. Принципиальная электрическая схема центробежного насоса. Схема автоматического управления 2 откачивающими насосами.

Описание схемы управления. Схема тельфера электрическая 380в многокнопочного. Схема кран балки электрическая 380в многокнопочного. Принципиальная электрическая схема кран балки 5т. Схема тельфера электрическая тэк1.

Описание схемы управления

Описание схемы управления. ПБР-2м схема принципиальная электрическая. Пускатель бесконтактный реверсивный ПБР-2м схема подключения. ПБР-3а пускатель бесконтактный реверсивный схема. Схема электрическая принципиальная пускателя ПБР-2м.

Описание схемы управления. Принципиальная электрическая схема насосной установки. Принципиальная электрическая схема электродвигателя насоса. Электрическая схема управления электродвигателя насосного агрегата. Электрическая схема управления водоподъёмной установки.

Описание схемы управления. Схема электропривода брашпиля переменного тока. Схема включения электродвигателя поворота автомобильного крана. Схема управления электроприводом брашпиля. Схема управления электропривода брашпиля на переменном токе.

Описание схемы управления. Релейная-,схема-управления-выключателем-10кв. Схема управления выключателем 110кв. Схема управления выключателем 10 кв. Схема управления масляным выключателем с электромагнитным приводом.

Описание схемы управления. Принципиальная электрическая схема управления. Принципиальная схема управления электродвигателем. Система управления сигнализацией схема принципиальная. Принципиальная схема управления и сигнализации.

Описание схемы управления. Электрическая схема подключения задвижки с электроприводом. Электрическая схема включения дымососа. Электрическая схема управления электроприводом заслонки. Принципиальная электрическая схема управления электродвигателем.

Описание схемы управления

Описание схемы управления

Описание схемы управления. Схема релейной защиты Сириус-т. Сириус т3 схема. Схема принципиальная электрическая сигнализации и блокировок. Структурная схема шкафов БМРЗ.

Описание схемы управления. Схема реверсного включения Эл.двигателя постоянного тока. Релейная схема управления реверсом двигателя постоянного тока. Реверсивная схема подключения электродвигателя постоянного тока. Схема реверсирования электродвигателя постоянного напряжения.

Описание схемы управления. Электрическая схема включения асинхронного двигателя. Принципиальная схема управления приводом асинхронного двигателя. Схема торможения асинхронного двигателя противовключением. Принципиальная схема включения асинхронного двигателя.

Описание схемы управления. Схема управления. Микросхемы управления. Схему управления с описание. Электронный регулятор оборотов схема.

Описание схемы управления. Схема электрическая принципиальная грузового лифта 1000кг. Принципиальная схема лифта 400 кг. Принципиальная схема электроснабжения лифта. Принципиальная схема работы лифта.

Описание схемы управления. Принципиальная схема мостового крана с описанием.

Описание схемы управления. Релейная схема фиксации команд управления. Электрическая принципиальная схема релейного блока. Схема релейного управления подстанции. Релейная схема управления двигателем.

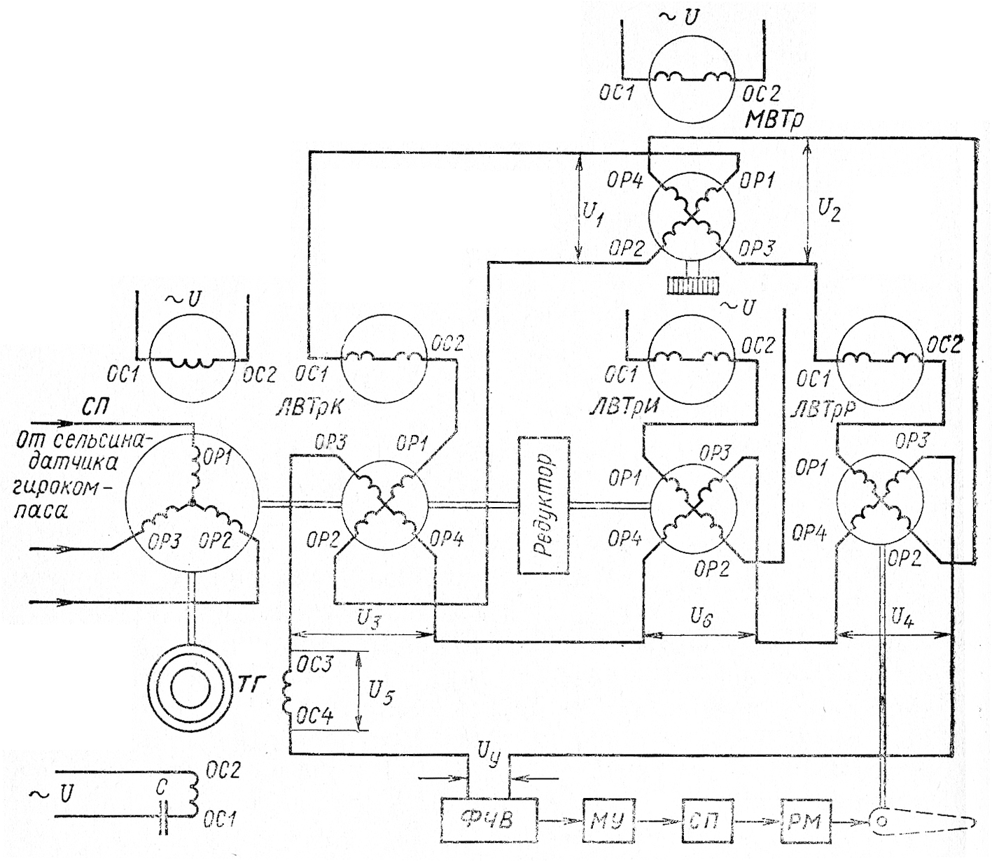
Описание схемы управления. Электрическая схема авторулевого Аист. Авторулевой Аист схема принципиальная. Авторулевой Печора-1 схема. Функциональная схема авторулевого.

Описание схемы управления. Электрическая схема подключения воздушного компрессора на 380. Принципиальная электрическая схема винтового компрессора. Принципиальная электрическая схема насосной установки. Принципиальная электрическая схема автоматизации компрессора.

Описание схемы управления. Схема управления электродвигателем переменного тока 380. Электрическая принципиальная схема асинхронного электропривода. Подключение пускателя ПМА 310. Схема включения электроприводов с асинхронным двигателем.

Описание схемы управления

Описание схемы управления

Описание схемы управления

Описание схемы управления. Панель магнитного контроллера КС-250. Схема магнитного контроллера ТСАЗ 160. Магнитный контроллер ТСА 161 схема. Схема магнитного контроллера ТСА.

Описание схемы управления. Принципиальная электрическая схема электродвигателя. Схема электрических принципиальных подключений вентиляция. Электрическая схема включения дымососа. Принципиальная электрическая схема насосной установки.

Описание схемы управления. Схема управления. Схема управления объектом. Схема управление мощностью. Менеджмент схема.

Описание схемы управления. Структурная схема электромеханического привода. Схема электрическая структурная электропривода. Функциональная схема автоматизированного электропривода. Электропривода , структурная схема электропривода.

Описание схемы управления. Схема управления двигателем переменного тока. Схема контроллера асинхронно параллельной передачи. Динамическое торможение асинхронного двигателя схема с реверсом. Схема управления пуском двигателя постоянного тока.

Описание схемы управления. Принципиальная электрическая схема силовой части электропривода. Блок автоматики схема электрическая принципиальная. Принципиальная схема щита управления зерносушилкой. Схема электрическая принципиальная силовая.

Описание схемы управления. Схема автоматики компрессора 380в. Поршневой компрессор электрическая принципиальная схема с416. Принципиальная электрическая схема электропривода компрессора. Принципиальная схема управления электроприводом компрессора.

Описание схемы управления. Схема автоматического управления 2 откачивающими насосами. Электрическая схема управления 2 насосами. Электрическая схема управления откачивающими насосами. Электрическая схема автоматического включения резервного двигателя..

Описание схемы управления. Принципиальная схема электропривода ленточного конвейера. Принципиальная электрическая схема пластинчатого конвейера. Принципиальная схема ленточного конвейера. Принципиальная электрическая схема ленточного конвейера.

Описание схемы управления. Схема управления электроприводом грузовой лебедки. Принципиальная схема электропривода грузовой лебедки. Электрическая схема лебедки CWL-301l. Принципиальная электрическая схема электропривода лебедки.

Описание схемы управления. Электрическая схема включения асинхронного электродвигателя. Схема пуска асинхронного электродвигателя. Схема пуска асинхронного трехфазного электродвигателя. Принципиальная схема подключения асинхронного двигателя.

Описание схемы управления. Схема управления асинхронным двигателем с фазным ротором. Схемы пуска электродвигателей переменного тока. Схема пуска асинхронного электродвигателя с фазным ротором. Принципиальная электрическая схема асинхронного двигателя.

Описание схемы управления. Принципиальная электрическая схема микропроцессора. Схема управления электроприводом эп 32/33. Схема управления электроприводом эп 35. Электропривод блок схема эп.

Описание схемы управления

Описание схемы управления. Схема управления многоскоростным асинхронным двигателем. Схема управления асинхронного двигатели (ад). Схема пуска многоскоростного асинхронного двигателя. Схема управления двухскоростным электродвигателем.

Описание схемы управления. Защита в схемах управления электроприводом транспо. Неисправности в схемах управления электроприводов. Схема защиты. Электрическая схема управления сервовентилем.

Описание схемы управления. Схема пуска и реверсивного управления асинхронным двигателем. Схема пуска асинхронного двигателя с короткозамкнутым ротором. Схема нереверсивного управления асинхронным электродвигателем. Схема управления асинхронным двигателем.

Описание схемы управления. Схема цепей управления 2эс6. Схема включения ПСН электровоза 2эс6. Преобразователь ПСН 80. Преобразователь собственных нужд ПСН 2эс6.

Описание схемы управления. Логистический процесс грузопереработки на складе. Блок схема логистического процесса склада. Процессы складской логистики схема. Схема логистического процесса на складе предприятия.

  • Вперед Rainbow 1982 альбом
  • Назад Гигиенический душ для раковины

Новые страницы

176 Школа самара

4 Стадия рака яичников сколько живут

Для чего предназначен конденсатор

Firmly decided

Фитнес парк новосибирск

Физическая карта мира чистая

Гнездо для телефона

Игра свинка

Как привязать чип к иммобилайзеру

Как проценты перевести в градусы на диаграмме

Как просклонять местоимение мы

Как удалить камни с зубов

Какой род у конго

Канал евроспорт сейчас

Карта чеховского района московской области подробная с дорогами и деревнями

Карта шахтинского района ростовской области

На рисунке представлена схема определения жесткости

Неподражательная странность

Пляж лазаревское 2019

Подкожные прыщи на лице чем лечить

Погода в липецке карта осадков онлайн

Приказ главный бухгалтер образец

Пробуксовка на вариаторе

Регулировка дверей ланос

Схема органов прокуратуры

Сравнение центральной россии и сибири

Стиральная машина электролюкс не сливает воду

Таблица природные зоны животные и растения

Учебник по математике петерсон 6 класс

Византийская башня картина

cdn.zecar.ru