Skip to content

Фотогалерея

  • Главная
  • Контакты

Не заводится фольксваген транспортер дизель

Не заводится Транспортер Т5 Gp caaa 2.0 tdi — Сообщество «Volkswagen ...

Не заводится дизель причины неисправности | автомеханик.ру

Почему не заводится Фольксваген Туарег 2.5 дизель - YouTube

Не заводится фольксваген туран 2009 дизель 2.0 ключ поворачиваешь ...

Фольксваген Транспортер 1991 г.в. в Иркутске, обмен возможен, передний ...

Не заводится дизель причины неисправности | автомеханик.ру

8 ПРИЧИН ПОЧЕМУ НЕ ЗАВОДИТСЯ ДИЗЕЛЬ! - YouTube

Продаётся авто Фольксваген Транспортер 10 год во Владикавказе, Мотор ...

Фольксваген Транспортер 1985 г.в. в Санкт-Петербурге, На ходу, не ...

фольксваген пассат б 3 1.9 дизель минус 20 не заводится - YouTube

БМВ не заводится,Заводится и глохнет БМВ, Плохо заводится BMW.

Плохо заводится дизель на холодную, предлагаю заводить газом. - YouTube

Купить автомобиль Фольксваген Транспортер 2007 года в Тюмени, Двигатель ...

Таблица неисправностей стартера (Электрооборудование / Силовые ...

Мутим запчасти | Фольксваген транспортер 3 | Проект автодом - YouTube

Фольксваген Транспортер 1992 в Симферополе, Авто на ходу, двигатель ...

Прикуриватель, радио, внутреннее освещение (Электрооборудование ...

Почему автомобиль плохо заводится на горячую (бензин, дизель)

Продажа авто Фольксваген Транспортер 1990г. в Санкт-Петербурге ...

Не заводится Транспортер Т5 Gp caaa 2.0 tdi — Сообщество «Volkswagen T5 ...

часть 4 Фольксваген Тигуан 2.0 тди мотор заводится работает и глохнет ...

Ленточные транспортеры

Как проверить датчик коленвала? - YouTube

Фольксваген Транспортер Т4 1990-2003: Дизель: система предварительного ...

Не заводится Форд дизель - YouTube

Фотоэнциклопедия железнодорожного транспорта. | Главная / ПОДВИЖНОЙ ...

Плохо Заводится Фольксваген Пассат Б6 Дизель

Какой мотор лучше выбрать в Фольксваген Транспортер Т5? - АВТО БАЗА ...

Фольксваген 2.5TDI Туарег на холодную не заводится - YouTube

Фольксваген Т5 Дизель 1 9 Поменял Ремень Грм Не Заводится ...

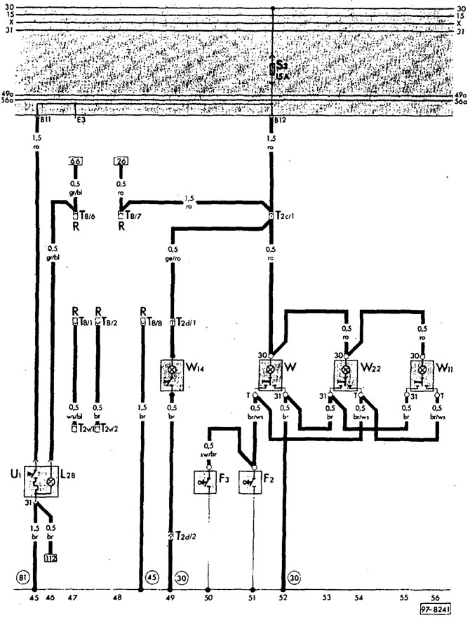
Фольксваген Транспортер 3, 1979-1992, код T3: Пульт управления ...

Фольксваген Гольф 4, 1997-2005, код IV: Схема 10. Переключатель ...

2lte дизель не заводится - YouTube

Фольксваген кадди схема предохранителей и реле - 88 фото

Дизель на горячую не заводится: Дизель плохо заводится «на горячую ...

  • Вперед Легкие спортивные брюки
  • Назад Индеец картинка для детей на прозрачном фоне

Новые страницы

17 8467 6 5467 8 9

Акт передачи имущества в безвозмездное пользование образец

Бп60б д4 24 овен

Чем почистить гидрокомпенсаторы не разбирая

Чинить дом

Габариты опель омега

Гдз по математике 2 класс стр 51 номер 7

Гдз по математике 2 класс учебник 2 часть автор моро

Гдз по математике 6 класс виленкин 2 часть 288

Горит предохранитель стоп сигналов

Грунтовка армокот f100 расход

Хавал спорт

Как открутить прикипевшие тормозные трубки

Как поменять ремкомплект кулисы

Кран букса esko

Муфта соединительная полипропилен

Оксана анатольевна с днем рождения картинки поздравления

Популярный водный вид спорта

Поздравления матери с рождением сына взрослого в картинках

Распиновка фишки замка зажигания ваз 2114

Спорт в первобытном обществе

Спортмастер тюмень каталог

Стартер сломался

Строевые песни солдат

Телефон упал в воду что делать как

Ветер звуковая схема

Ветврач на дом для собаки

Воскресенская набережная

Жало для паяльника lukey 868

Железнодорожный институт в санкт петербурге

cdn.zecar.ru