Skip to content

Фотогалерея

  • Главная
  • Контакты

Хонда фит электросхема

Хонда Фит Гибрид: характеристики, дизайн и особенности

Электросхема хонда фит фото - PwCalc.ru

Электросхема хонда фит фото - PwCalc.ru

Электросхема хонда фит фото - PwCalc.ru

Электросхема хонда фит фото - PwCalc.ru

Электросхема двигателя хонда фит

Электросхема двигателя хонда фит

Электросхема двигателя хонда фит

Продаю родную магнитолу Хонда Фит . | 1300 KGS | Магнитолы Аламедин ...

Хонда Фит 2008 в Благовещенске, Продаётся отличный Fit, пробег 120000 ...

хонда фит номер двигателя и номер кузова - YouTube

Хонда Фит 2016 Года Фото – Telegraph

Хонда фит подушка каробки | 2000 KGS | Подушки коробки передач Бишкек ᐈ ...

Хонда фит схема ремня генератора

Хонда-фит сатылат ото сонун экен#САТЫЛДЫ - YouTube

"Хонда-Фит" (гибрид): описание, технические характеристики и отзывы ...

Купить Генератор хонда фит в Новосибирске по цене: 1 000₽ — частное ...

Хонда Фит 2015 в Северске, бензин, правый руль, 1.3 13G S Package, цвет ...

Электросхема хонда фит фото - PwCalc.ru

Купить Вентилятор радиатора Хонда Фит Правый в Иркутске по цене: 1 500 ...

Схема электропривода стеклоподъемников (Хонда Фит 1, 2001-2008 ...

электросхема Скутера Хонда - Мотоциклы

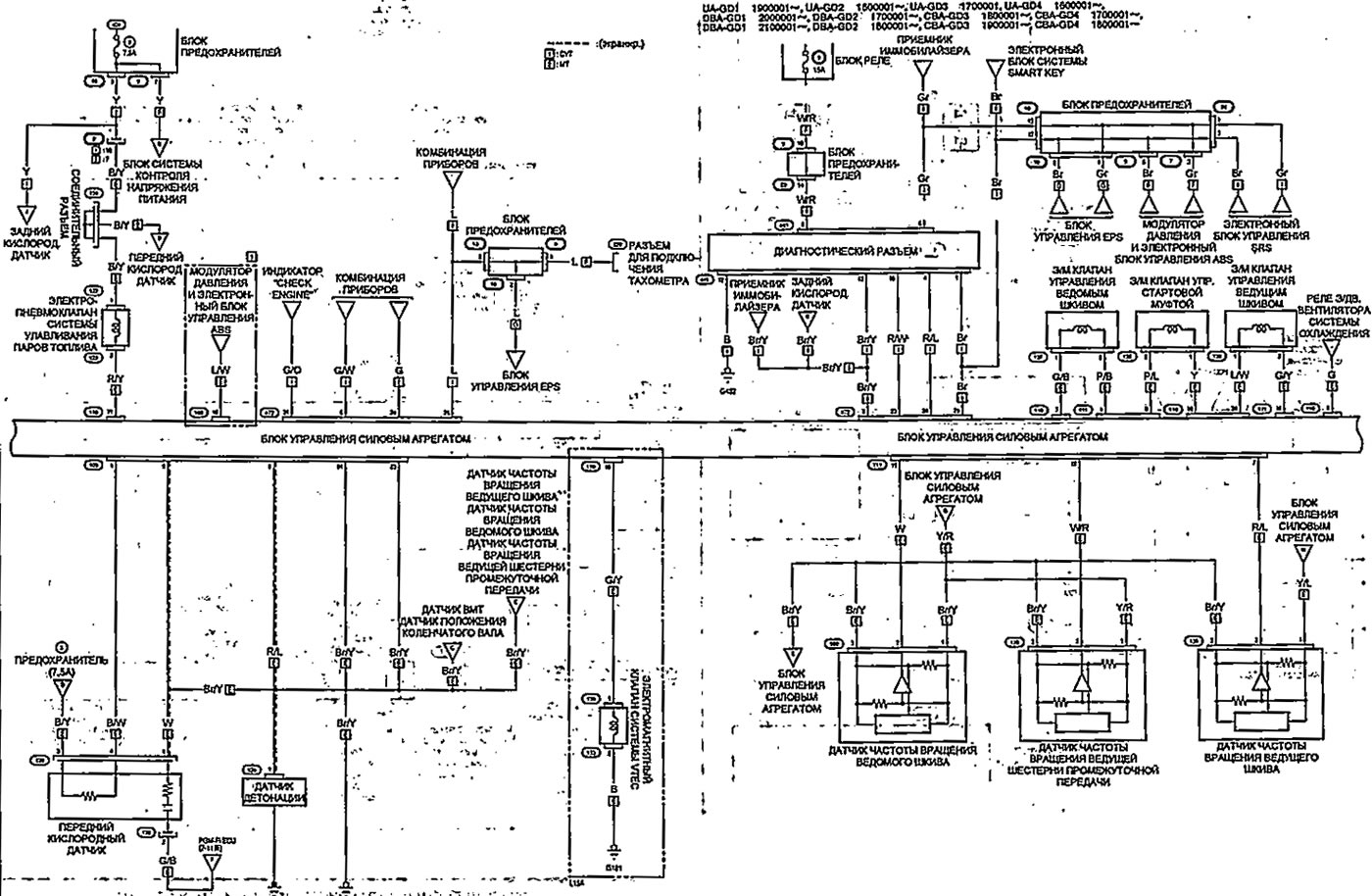
Система управления двигателем (Хонда Фит 1, 2001-2008) — «Электрические ...

"Хонда-Фит" (гибрид): описание, технические характеристики и отзывы ...

электросхема Скутера Хонда такт 24 - Мотоциклы

Купить б/у Honda Fit I 1.3 CVT (86 л.с.) бензин вариатор в Москве ...

Продам оригинальный воздушный фильтр двигателя ХОНДА: 1 100 грн ...

Система управления двигателем (Хонда Фит 1, 2001-2008) — «Электрические ...

Электросхема прикуривателя (Хонда ХРВ 1, 1998-2006, бензин ...

Двигателя хонда фит 38 фото

Электрическая Схема Фото – Telegraph

Электросхема колонок. | Пикабу

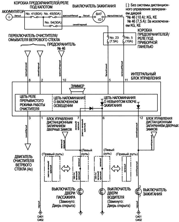
Электросхема интегрального блока управления (Хонда HR-V 1, 1998-2006 ...

Хонда Фит Гибрид: характеристики, дизайн и особенности

S-Фит «Весна» Каталог VOKLADKI

  • Вперед Геопортал роскосмоса
  • Назад Шпунт ларсена что это

Новые страницы

Биология 6 класс 1 часть

Электретный

Гдз по дидактическому материалу 7 класс алгебра ткачева

Гдз по впр история 5 класс вариант 1

Грамматические ошибки спортсмены которые

Хонда фит электросхема

Как отрегулировать газ на ваз

Картинки пинтерест собаки

Картинки пуччи из джоджо

Картинки схем из бисера фигурки

Коллективная жалоба на ученика от родителей образец

Мастоидит лечение

Математика номер 174 4 класс 2 часть

Нарциссы рисунок для детей поэтапно

Нет зарядки на ваз 2115

Обозначение в электросхемах

Одаренность схемы

Подключение противотуманок логан

Предложение по схеме перечисление

Приказ о выходе на работу в выходной день образец

Разминка девушки перед тренировкой

Реклама палмолив

Ремонт пластиковых окон рехау в москве

Сербия сегодня

Темрюк море

Triangle sportex

Труда тренинг

Учебник по геометрии 7 класс атанасян скачать

Установка дополнительного оборудования на автомобили

Установка радиатора отопления в квартире

cdn.zecar.ru