Skip to content

Фотогалерея

  • Главная
  • Контакты

Габариты хонда фит

Хонда фит комплектации: Технические характеристики Honda Fit ...

Фит Машина Фото – Telegraph

Хонда Фит Гибрид: характеристики, дизайн и особенности

Фары и габариты (Хонда Фит 1, 2001-2008) — «Электрические схемы (с 06. ...

Байыш Хонда Фит берип Достука алып келген. - YouTube

Размеры и вес Хонда Фит. Все характеристики: габариты, длина, ширина ...

Хонда-фит сатылат ото сонун экен#САТЫЛДЫ - YouTube

BYD Atto 3 | Технические характеристики, Расход топлива, Габариты

Схема хонда лого

перегон Хонда Фит Уссурийск -Кемерово часть 1. - YouTube

Продаю родную магнитолу Хонда Фит . | 1300 KGS | Магнитолы Аламедин ...

Хонда Фит 2008 в Благовещенске, Продаётся отличный Fit, пробег 120000 ...

Размеры и вес Хонда Фит. Все характеристики: габариты, длина, ширина ...

Хонда фит подушка каробки | 2000 KGS | Подушки коробки передач Бишкек ᐈ ...

Карта срв

Фары на хонда фит ( родные) | 4000 KGS | Фары, фонари Бишкек ᐈ lalafo ...

Кувшин "барьер-фит" (бодрящий лимон) - купить в Сочи по выгодной цене

Открывашка для Хонды Фит | 3D models download | Creality Cloud

Схема хонда лого

Купить б/у Honda Fit I 1.3 CVT (86 л.с.) бензин вариатор в Москве ...

Указатели поворота и аварийная сигнализация (комплектация 1 с ...

Купить б/у Honda Fit III Рестайлинг 1.5hyb AMT (110 л.с.) гибрид робот ...

"Хонда-Фит" (гибрид): описание, технические характеристики и отзывы ...

Хонда Фит Ариа технические характеристики. Honda Fit Aria комплектации ...

Новая Хонда Фит (Jazz) 2020 (фото, цена, характеристики, видео)

Поддон из нержавеющей стали PC04/GR/280x472 | Купить в цвете GR - Серый ...

хонда фрид не с Владивостока продан/мерс замерз/лансер продан/жига без ...

ᐉ Риза слим фит сива • Онлайн на Достъпни ЦЕНИ | Carducci

Lowara LNESH 50-200/55/P25VCS4 [127/168] Серии e lnesh 80 100 габариты ...

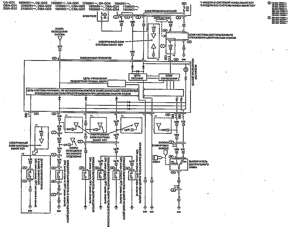
Система управления подсветкой (Хонда Фит 1, 2001-2008) — «Электрические ...

Калъф за ключ Хонда Хюндай Волво Форд акорд црв сивик гр. Пловдив ...

Блок ящиков 800 “Фит” – СтавропольМебель

Комплект чехлов для Хонда СРВ (Honda CR-V 4 2012-2017) / AutoKot ...

Хонда Глюкозамин максимум таблетки, 30 шт, Эвалар - купить по цене 488 ...

Хонда Фит Шаттл технические характеристики. Honda Fit Shuttle ...

  • Вперед Поздравления с днем рождения азамату в картинках
  • Назад Белово спорт

Новые страницы

0 1 Микрофарад сколько нанофарад

Акт обследования системы водоотведения образец

Чайка звуковая схема 1

Дебилы б картинки

Дневник ру гдз

Еда низкокалорийная

Эндометриоз во время климакса симптомы и лечение

Es 1500e комплект промежуточной подвески

Фитнес мания

Форматы схем для вышивки

Фразеологизмы с порядковым числительным

Габариты хонда фит

Как подтянуть рейку на шевроле ланос

Карта европы с флагами стран

Карта границ республик россии

Карта маршруток ульяновск онлайн в реальном времени

Молодежная карта тинькофф

Обход иммобилайзера подключение

Образец заявления на выход из отпуска по уходу за ребенком до 3 лет

Отели мертвого моря

После т

Реал мадрид и состав

Рисунки для игры в крокодил

Схема метро южная

Школа россии математика четвертый класс гдз

Сифон на раковину

Скрипит принтер hp

Спортивные сооружения республики

Старые русские рок группы

Зет клуб улан удэ

cdn.zecar.ru